+ Highest station address: Số trạm lớn nhất
Bước 3: Thực hiện Search PLC bằng cách vào mục Communications, vào mục Double click to refresh để search CPU, sau khi Search sẽ tìm được CPU đã được kết nối cứng, giao diện như sau:

Hình 3. 5: Tab Communications trong Microwin
chương trình chính
Có thể bạn quan tâm!
-
Sơ Đồ Các Chân Ngõ Vào, Ngõ Ra Cùng Chân Cấp Nguồn. -
Bảng Kí Hiệu Đấu Dây Điều Khiển -
Hình Ảnh Thực Tế Bố Trí Các Thiết Bị Trong Tủ Điện -
Điều khiển lưu lượng đầu – cuối - 7 -
Điều khiển lưu lượng đầu – cuối - 8
Xem toàn bộ 66 trang tài liệu này.

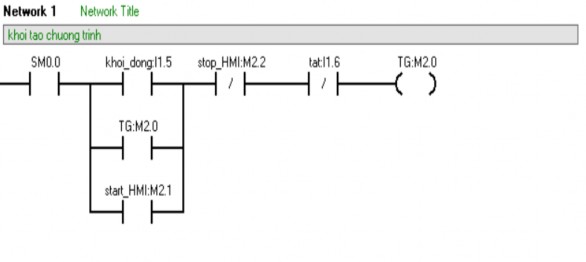
Giải thích network 1: khi nhấn start (I1.5) hoặc trên màn hình HMI (M2. 1) thì hệ thống khởi động, bit trung gian M2.0 = 1. Khi ấn Tat (I1. 6) thì hệ thống ngắt.

Giải thích network 2: hiển thị, tính toán các giá trị đọc được từ cảm biến lưu vào vùng nhớ VD12 và VD120. Hai vùng nhớ từ cảm biến đưa vào là HC0 và HC1

Giải thích network 3: khởi chạy timer T32
Giải thích network 4: gọi 2 chương trình con (high speed counter) khởi chạy

Giải thích network 5: gán giá trị 0 vào vùng nhớ VD16 để reset giá trị tổng lưu lượng đã đo được.

Giải thích network 6: Scale giá trị tần số đặt ở đầu vào để điều khiển đầu ra, đầu vào từ 0-50Hz, đầu ra analog 0-5v tương đương tốc độ điều khiển trên biến tần 0-50Hz.

Giải thích network 7: sử dụng các phép tính để tính toán giá trị tiền theo lưu lượng bơm, giá trị tiền được phép nhập vào.
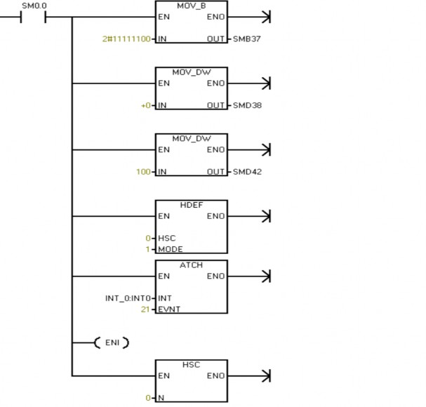
2 chương trình con HSC0 và HSC1: HSC0:

Giải thích chương trình con HSC0: Cấu hình bit điều khiển HC0 vào bit nhớ SMB37, đặt giá trị cho CV SMD38 và PV SMD42, sau đó gọi bộ đếm HC0 với mode=1, tiếp tục gọi hàm ngắt có sự kiện ngắt EVNT=21 (ngắt bằng timer T32), ENI cho phép nhảy vào hàm ngắt, cuối cùng gọi lại bộ đếm HC0
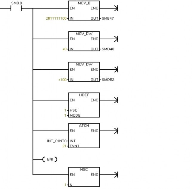
HSC1:

Giải thích DK_Bom_2: Cấu hình bit điều khiển HC1 vào bit nhớ SMB47, đặt giá trị cho CV SMD48 và PV SMD52, sau đó gọi bộ đếm HC1 với mode=1, tiếp tục gọi hàm ngắt có sự kiện ngắt EVNT=21 (ngắt bằng timer T32), ENI cho phép nhảy vào hàm ngắt, cuối cùng gọi lại bộ đếm HC0
3. 4 Tổng quan về phần mềm WinCC
3. 4. 1. Khái niệm về WinCC
WinCC là chữ viết tắt của Windows Control Center (Trung tâm điều khiển chạy trên nền Windows), nói cách khác nó cung cấp các công cụ phần mềm để thiết lập một giao diện điều khiển chạy trên các hệ điều hành của Microsoft.
WinCC là hệ thống trung tâm về công nghệ và kỹ thuật được dùng để điều hành các nhiệm vụ của màn hình hiển thị và hệ thống điều khiển trong tự động hóa sản xuất và quá trình. Hệ thống này cung cấp các modul chức năng thích ứng trong công nghiệp về: Hiển thị hình ảnh, thông điệp, lưu trữ và báo cáo. Giao diện điều khiển mạnh, việc truy cập hình ảnh nhanh chóng, và chức năng lưu trữ an toàn của nó đảm bảo tính hữu dụng cao. Thông thường một hệ thống SCADA (Supervisory Control And Data Aquisition) yêu cầu một phần mềm chuyên dụng để xây dựng giao diện điều khiển (Human Machine Interface) cũng như phục vụ việc xử lý và lưu trữ dữ liệu. Phần mềm WinCC của Siemens là một phần mềm chuyên dụng cho mục đích này.
WinCC kết hợp các bí quyết của Siemens, công ty hàng đầu trong tự động hóa quá trình, và năng lực của Microsoft, công ty hàng đầu trong việc phát trỉên phần mềm cho PC. Ngoài khả năng thích ứng cho việc xây dựng các hệ thống có quy mô lớn nhỏ khác nhau, WinCC còn có thể dễ dàng tích hợp với những ứng dụng có quy mô toàn công ty như việc tích hợp với những hệ thống cấp cao như MES (Manufacturing Excution System - Hệ thống quản lý việc thực hiện sản xuất)... WinCC cũng có thể sử dụng trên cơ sở quy mô toàn cầu nhờ hệ thống trợ giúp của Siemens có mặt khắp nơi trên thế giới.
3. 4. 2. Đặc điểm của WinCC
- Sử dụng công nghệ phần mềm tiên tiến
WinCC sử dụng công nghệ phần mềm mới nhất. Nhờ sự cộng tác chặt chẽ giữa Siemens và Microsoft, người dùng có thể yên tâm với sự phát triển của công nghệ phần mềm mà Microsoft là người dẫn đầu.
- Hệ thống khách/chủ với các chức năng SCADA
Ngay từ hệ thống WinCC cơ sở đã có thể cung cấp tất cả các chức năng để người dùng có thể khởi động các yêu cầu hiển thị phức tạp. Việc gọi những hình ảnh
(picture), các cảnh báo (alarm), đồ thị trạng thái (trend), các báo cáo (report) có thể dễ dàng được thiết lập.
- Có thể nâng cấp mở rộng dễ dàng từ đơn giản đến phức tạp
WinCC là một mô đun trong hệ thống tự động hóa, vì thế, có thể sử dụng nó để mở rộng hệ thống một cách linh hoạt từ đơn giản đến phức tạp từ hệ thống với một máy tính giám sát tới hệ thống nhiều máy giám sát, hay hệ thống có cấu trúc phân tán với nhiều máy chủ (server).
- Có thể phát triển tùy theo từng lĩnh vực công nghiệp hoặc từng yêu cầu công nghệ
Một loạt các mô đun phần mềm mở rộng định hướng cho từng loại ứng dụng đã được phát triển sẵn để người dùng lựa chọn khi cần.
- Cở sở dữ liệu ODBC/SQL đã được tích hợp sẵn
Cơ sở dữ liệu Sysbase SQL đã được tích hợp sẵn trong WinCC. Tất cả các dữ liệu về cấu hình hệ thống và các dữ liệu của quá trình điều khiển được lưu giữ trong cơ sở dữ liệu này. Người dùng có thể dễ dàng truy cập tới cơ sở dữ liệu của WinCC bằng SQL (Structured Query Language) hoặc ODBC. (Open Database Connectivity). Sự truy cập này cho phép WinCC chia sẻ dữ liệu với các ứng dụng và cơ sở dữ liệu khác chạy trên nền Windows.
- Các giao thức chuẩn mạnh (DDE, OLE, ActiveX, OPC)
Các giao diện chuẩn như DDE và OLE dùng cho việc chuyển dữ liệu từ các chương trình chạy trên nền Windows cũng là những tính năng của WinCC. Các tính năng như ActiveX control và OPC server và lient cũng được tích hợp sẵn.
- Ngôn ngữ vạn năng
WinCC được phát triển dùng ngôn ngữ lập trình chuẩn ANSI-C
- Giao diện lập trình API mở cho việc truy cập tới các hàm của WinCC và dữ liệu
Tất cả các mô đun của của WinCC đều có giao diện mở cho giao diện lập trình dùng ngôn ngữ C (C programming interface, C-API). Điều đó có nghĩa là người dùng có thể tích hợp cả cấu hình của WinCC và các hàm thực hiện (Runtime) vào một chương trình của người sử dụng.
- Có thể cài đặt cấu hình trực tuyến bằng các Wizards
Người thực hiện việc cài đặt cấu hình hệ thống có một thư viện đầy đủ cùng với các hộp thoại và Wizards. Tại giai đoạn hiệu chỉnh hệ thống, các thay đổi có thể thực hiện trực tuyến (on line).
- Cài đặt phần mềm với khả năng lựa chọn ngôn ngữ
Phần mềm WinCC được thiết kế trên cở sở nhiều ngôn ngữ. Nghĩa là, người dùng có thể chọn tiếng Anh, Đức, Pháp hay thậm chí các ngôn ngữ châu á làm ngôn ngữ sử dụng. Các ngôn ngữ này cùng có thể thay đổi trực tuyến.
- Giao tiếp với hầu hết các loại PLC
WinCC có sẵn các kênh truyền thông để giao tiếp với các loại PLC của Siemens như SIMATIC S5/S7/505 cũng như thông qua các giao thức chung như Profibus DP, DDE hay OPC. Thêm vào đó, các chuẩn thông tin khác cũng có sẵn như là những lựa chọn hay phần bổ sung.
- Là phần tử SCADA trong hệ thống PCS 7 của Siemens
PCS 7 là hệ thống điều khiển quá trình, một trong những giải pháp của Tự động hóa được tích hợp toàn diện.
3. 4. 3. Các loại Modul của phần mềm
Tùy theo chức năng sử dụng mà người dùng có thể chọn các gói khác nhau của WinCC như là một trong các lựa chọn của sản phẩm. Các gói cơ bản của WinCC chia làm hai loại như sau:
- WinCC Runtime Package (RT):
Chứa các chức năng ứng dụng dùng để chạy các ứng dụng của WinCC như hiển thị, điều khiển, thông báo các trạng thái, các giá trị điều khiển và làm các báo cáo.
- WinCC Complete Package (RC):
Bao gồm bản quyền để xây dựng cấu hình hệ thống (configuration licence) và bản quyền để chạy ứng dụng (Runtime).
Các gói này có các phiên bản khác nhau tùy theo số lượng các tham số làm việc (Powertag) mà nó có thể đáp ứng: 128, 256, 1024, 65536 Powertags. Powertag là các tham số làm việc mà bộ điều khiển theo dõi giá trị của nó bằng việc nối ghép





