Hình 16. Cụm khóa cửa trước trái và cửa trước phải
- Nối cực dương ắc quy với cực 5 và cực âm với cực 6 và kiểm tra rằng cửa khóa lại.
OK: Khoá lại
Nếu kết quả không như tiêu chuẩn, hãy thay khóa cửa trước.
- Nối dây (+) ắc quy vào cực 6 và dây âm ắc quy vào cực 5, và kiểm tra rằng cửa được mở khóa.
OK: Mở khoá
Nếu kết quả không như tiêu chuẩn, hãy thay khóa cửa trước.
2.4. Kiểm tra khóa cửa trước phải
- Kiểm tra hoạt động của van.
- Nối cực dương ắc quy với cực 1 và cực âm với cực 2 và kiểm tra rằng cửa khóa lại.
OK: Khoá lại
Nếu kết quả không như tiêu chuẩn, hãy thay khóa cửa trước phải.
- Nối dây (+) ắc quy vào cực 2 và dây âm ắc quy vào cực 1, và kiểm tra rằng cửa được mở khóa.
OK: Mở khoá
Nếu kết quả không như tiêu chuẩn, hãy thay khóa cửa trước phải.
2.5. Kiểm tra khóa cửa sau trái
- Kiểm tra hoạt động của van.


Hình 17. Cụm khóa cửa sau trái và sau phải
- Nối cực dương ắc quy với cực 1 và cực âm với cực 2 và kiểm tra rằng cửa khóa lại.
OK: Khoá lại
Nếu kết quả không như tiêu chuẩn, hãy thay khóa cửa sau trái.
- Nối dây (+) ắc quy vào cực 2 và dây âm ắc quy vào cực 1, và kiểm tra rằng cửa được mở khóa.
OK: Mở khoá
Nếu kết quả không như tiêu chuẩn, hãy thay khóa cửa sau trái.
2.6. Kiểm tra khóa cửa sau phải
- Kiểm tra hoạt động của van.
- Nối cực dương ắc quy với cực 1 và cực âm với cực 2 và kiểm tra rằng cửa khóa lại.
OK: Khoá lại
Nếu kết quả không như tiêu chuẩn, hãy thay khóa cửa sau phải.
- Nối dây (+) ắc quy vào cực 2 và dây âm ắc quy vào cực 1, và kiểm tra rằng cửa được mở khóa.
OK: Mở khoá
Nếu kết quả không như tiêu chuẩn, hãy thay khóa cửa sau phải.
Câu hỏi và bài tập :
1. Trình bày quy trình chẩn đoán hệ thống khóa cửa điện
2. Lập quy trình chẩn đoán hệ thống khóa cửa điện xe KIA RONDO

Hình 18. Sơ đồ hệ thống điều khiển khóa cửa Toyota Corolla EX
BÀI 8: CHẨN ĐOÁN HỆ THỐNG ĐIỀU KHIỂN CỬA SỔ ĐIỆN Mã bài: CMĐ 31-08
Giới thiệu:
Chẩn đoán hệ thống điều khiển cửa sổ điện là bài học nhằm cung cấp cho người học những kiến thức cơ bản về quy trình chẩn đoán, kiểm tra, sửa hệ thống điện ô tô nói riêng và sửa chữa ô tô nói chung.
Mục tiêu:
- Trình bày được quy trình chẩn đoán các hệ thống điều khiển cửa sổ điện
- Chẩn đoán đúng theo qui trình, phát hiện và sửa chữa được các hư hỏng của hệ thống điều khiển cửa sổ điện
Nội dung chính:
1. Hiện tượng, nguyên nhân:
1.1. Hiện tượng: Tất cả các cửa sổ điện không hoạt động
1.2. Nguyên nhân:
- Cầu chì, rơ le
- Dây điện và giắc nối
2. Kiểm tra, sửa chữa:
2.1. Kiểm tra cầu chì 30A Power, 30A P/W, rơ le P/W
- Tháo cầu chì POWER ra khỏi ECU chính thân xe.
- Đo điện trở theo các giá trị trong bảng dưới đây.
Điện trở tiêu chuẩn:
Điều kiện kiểm tra | Điều kiện tiêu chuẩn | |
Cầu chì Power | Mọi điều kiện | Dưới 1 Ω |
Cầu chì P/W | Mọi điều kiện | Dưới 1 Ω |
Có thể bạn quan tâm!
-
Chẩn đoán điện thân xe Nghề Công nghệ ô tô - Cao đẳng - Trường Cao đẳng nghề Đồng Tháp - 1 -
Chẩn đoán điện thân xe Nghề Công nghệ ô tô - Cao đẳng - Trường Cao đẳng nghề Đồng Tháp - 2 -
Chẩn đoán điện thân xe Nghề Công nghệ ô tô - Cao đẳng - Trường Cao đẳng nghề Đồng Tháp - 3 -
Chẩn đoán điện thân xe Nghề Công nghệ ô tô - Cao đẳng - Trường Cao đẳng nghề Đồng Tháp - 4 -
Chẩn đoán điện thân xe Nghề Công nghệ ô tô - Cao đẳng - Trường Cao đẳng nghề Đồng Tháp - 6 -
Chẩn đoán điện thân xe Nghề Công nghệ ô tô - Cao đẳng - Trường Cao đẳng nghề Đồng Tháp - 7
Xem toàn bộ 61 trang tài liệu này.
Nếu kết quả không như tiêu chuẩn, hãy thay thế cầu chì 30A Power, 30A P/W
- Tháo rơ le P/W ra khỏi ECU chính thân xe.
- Đo điện trở theo các giá trị trong bảng dưới đây.
Điện trở tiêu chuẩn:
Điều kiện kiểm tra | Điện trở | |
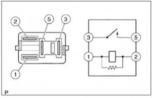
3 - 5 | Khi cấp điện áp ắc quy đến cực 1 và 2 | Dưới 1 Ω |
Khi không cấp điện áp ắc quy | 10 kΩ trở lên |
Nối dụng cụ đo

Hình 19. Rơ le P/W
Nếu kết quả không như tiêu chuẩn, hãy thay thế rơle P/W.
2.2. Kiểm tra dây điện và giắc nối (cụm công tắc chính điều khiển cửa sổ điện - mass thân xe)
- Tháo giắc nối của công tắc chính điều khiển cửa sổ điện.
- Đo điện trở theo các giá trị trong bảng dưới đây.
Điện trở tiêu chuẩn:
Điều kiện kiểm tra | Điều kiện tiêu chuẩn | |
P8-1 (E) – Mass thân xe | Mọi điều kiện | Dưới 1 Ω |
OK
NG
- Nối giắc nối của công tắc chính điều khiển cửa sổ điện.
Sửa chữa hay thay thế dây điện hoặc giắc nối Thay thế cụm công tắc chính điều khiển cửa sổ điện
Câu hỏi và bài tập :
1. Trình bày quy trình chẩn đoán hệ thống cửa sổ điện
2. Lập quy trình chẩn đoán hệ thống cửa sổ điện xe KIA RONDO

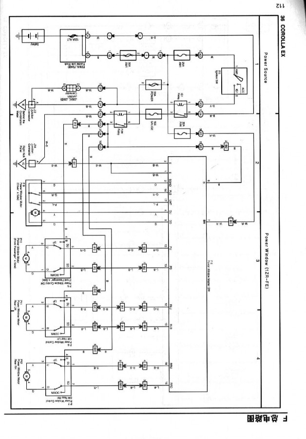
Hình 20. Sơ đồ hệ thống điều khiển cửa sổ điện Toyota Corolla EX
Giới thiệu:
BÀI 9: CHẨN ĐOÁN HỆ THỐNG SẤY KÍNH HẬU Mã bài: CMĐ 31-09
Chẩn đoán hệ thống sấy kính hậu là bài học nhằm cung cấp cho người học những kiến thức cơ bản về quy trình chẩn đoán, kiểm tra, sửa hệ thống điện ô tô nói riêng và sửa chữa ô tô nói chung.
Mục tiêu:
- Trình bày được quy trình chẩn đoán các hệ thống sấy kính hậu
- Chẩn đoán đúng theo qui trình, phát hiện và sửa chữa được các hư hỏng của hệ thống sấy kính hậu
Nội dung chính:
1. Hiện tượng, nguyên nhân:
1.1. Hiện tượng: Khi bật hệ thống sấy kính hậu nhưng sương không tan
1.2. Nguyên nhân:
- Cầu chì, rơ le
- Dây điện và giắc nối
2. Kiểm tra, sửa chữa:
2.1. Kiểm tra cầu chì 30A Defog, 10A Def I/P, 10A Gauge, rơ le DEF
- Tháo cầu chì 30A Defog, 10A Def I/P ra khỏi ECU chính thân xe.
- Đo điện trở theo các giá trị trong bảng dưới đây.
Điện trở tiêu chuẩn:
Điều kiện kiểm tra | Điều kiện tiêu chuẩn | |
Cầu chì Defog | Mọi điều kiện | Dưới 1 Ω |
Cầu chì DEF | Mọi điều kiện | Dưới 1 Ω |
Cầu chì Gauge | Mọi điều kiện | Dưới 1 Ω |
Nếu kết quả không như tiêu chuẩn, hãy thay thế cầu chì 30A Defog, 10A Def I/P , 10A Gauge
- Tháo rơ le DEF ra khỏi ECU chính thân xe.
- Đo điện trở theo các giá trị trong bảng dưới đây.






