
Phương pháp phân đoạn
Trong một mạch điện có thể phân đoạn mạch điện ra thành nhiều phần để cách ly sự hư hỏng
Sử dụng phương pháp phân đoạn trong mạch điện nơi mà có các thành phần trong mạch điện là tốt. Thực hiện phương pháp này như sau :
hỏng
Xác định vị trí giữa của mạch điện có hư
Xác định rò dây âm hoặc dây dương của
vị trí cắt bị hư hỏng như sau :
- Kỉểm tra điện áp tại dây nguồn
- Kiểm tra sự thông mạch về mát của dây
âm
Chia khu vực hư hỏng thành hai phần như bước 2 và tiếp tục kiểm tra như thế
Tiếp tục chia mạch nhỏ hơn như bước 2 và bước 3 cho đến tận khi tìm được Khu vực nghi ngờ
Hình 1.8. Sơ đồ kiểm tra điểm hở mạch bằng cách phương pháp phân đoạn
1. Ắc qui; 2.Cầu chì; 3. Công tắc; 4. Biến trở; 5. Phụ tải
5. Kiểm tra điểm chập mạch
Hiện tượng chập mạch được trình bày ở hình 1.9 là điểm chập mạch ở trước tải. Hiện tượng này sẽ làm co dòng đi trực tiếp về âm ắc qui mà không qua phụ tải làm cho dòng điện chạy trong mạch vô cùng lớn và làm cháy cầu chì trong mạch.
Trình tự cách ly điểm chập mạch :
- Ngắt tất cả các giắc nối hoặc bộ phận trong mạch điện
- Tham khảo sơ đồ mạch điện để lập trình tự kiểm tra
- Sử dụng phương pháp kiểm tra sự liên tục của dòng điện để tìm và cách ly mạch điện bị chập mạch.
Ngoài phương pháp kiểm tra sự liên tục của dòng điện thì có thể sử dụng một bóng đèn pha tìm sự hư hỏng theo các bước sau đây. Cần chú ý rằng : Hiện tượng chập mạch có thể gây hư hỏng cho vài mạch điện khác. Phương pháp này là tốt cho việc tìm ra hư hỏng trong hiện tượng chập mạch
1.Tháo các cầu chì lên quan tới mạch bị hư hỏng
2. Sử dụng đèn pha thay cầu chì bị hư hỏng (đèn pha trở thành tải điện cho phép thợ sửa chữa có thể cách ly vùng bị chập mạch)
3.Cấp nguồn cho mạch cần kiểm tra và đèn pha sẽ sáng.
4. Lần lượt tháo các bộ phận trong mạch cho đến tận khi đèn tắt. Vị trí này chính là vị trí bị chập mạch
5. Kiểm tra các bộ phận của mạch tại nơi gây ra hiện tượng chập mạch
6. Sửa chữa hư hỏng
7. Tháo đèn pha và lắp lại cầu chì
8. Kiểm tra lại sự làm việc của mạch điện sau khi đã tiến hành sửa chữa.

Hình 1.9. Sơ đồ kiểm tra điểm chập mạch
1. Cầu chì; 2. Công tắc; 3. Biến trở; 4. Điểm bị chập mạch;
5. Phụ tải ; 6. Đèn thử (đèn pha)
Trong hình có thể thấy rằng trong trường hợp (a )khi cách ly mạch điện làm 2 phần giữa cầu chì và công tắc đèn thử tắt vì điểm bị chập mạch vẫn nằm trong mạch điện bị cách ly về phía tải
Trong trường hợp (b) đèn vẫn tắt khi cách ly mạch điện thành 2 phần ở giửa công tắc và biến trở
Trong trường hợp (c) khi cách ly giữa biến trở và phụ tải thì đèn thử sáng bởi vì lúc này âm của đèn được lấy từ điểm bị tiếp xúc với âm ắc qui.
Vì vậy kết luận đỉểm bị chập mạch nằm ở giữa biến trở và phụ tải. Đối với trường hợp này thường là thay cả dây dẫn từ biến trở đến phụ tải
1.2. Mạch điện mắc song song
1.2.1. Sơ đồ mạch điện
Một mạch điện có nhiều phụ tải được mắc song song tức là nếu có một phụ tải bị hỏng thì phụ tải kia vẫn hoạt động. Ví dụ : trên hình 4 và 5 là hai bóng đèn được mắc song song, khi 4 bị hư hỏng thì 5 vẫn sáng. Hệ thống điện trên ô tô hầu hết các tải điện được mắc song song.
Trong mạch điện mắc song song, thì cường độ dòng điện trong mạch bằng tổng dòng điện đi qua các phụ tải mắc song song, hiệu điện thế tại các mạch song song là bằng nhau

Hình 1.10. Sơ đồ mạch điện có hai phụ tải được mắc song song
1. Ắc qui ; 2. Cầu chì ; 3. Khóa điện ; 4,5. Phụ tải được mắc song song
1.2.2. Các phương pháp kiểm tra

1. Kiểm tra điện áp rơi
Điện áp rơi của các tải điện mắc song song là như nhau kể cả khi điện trở của tải điện là khác nhau.
Sử dụng vôn kế để kiểm tra điện áp rơi trong mạch bằng cách cho mạch điện làm việc và đo các vị trí gây ra điện áp rơi.
Ví dụ tại vị trí tải điện số 5 nếu đo được giá trị đo được càng lớn thì điện áp rơi trên
mạch càng lớn
2. Đo điện trở
Khi đo điện trở cần cách ly tải điện ra khỏi mạch điện và đo điện trở như được nêu ở trên
Trên hình 1.12. Để đo điện trở trong mạch cần tháo cầu chì số 2 và ngắt giắc điện của phụ tải số 5. Giá trị trên ôm kế chính là giá trị điện trở của phụ tải
Hình 1.11. Sơ đồ kiểm tra điện áp rơi
1. Ắc qui;2. Cầu chì; 3. Công tắc 4, 5.Phụ tải; 6. Vôn kế

Hình 1.12. Sơ đồ kiểm tra điện áp rơi
1. Ắc qui;2. Cầu chì; 3. Công tắc 4, 5.Phụ tải; 6. Ôm kế

3. Kiểm tra cường độ dòng điện
Khi đo cường độ dòng điện trong mạch mắc song song thì có thể đo cường độ dòng điện đi qua tất cả các tải điện hoặc đi theo từng tải riêng lẻ bằng am pe kế
Hình 1.13. Sơ đồ kiểm tra dòng điện
1. Ắc qui;2. Cầu chì; 3. Công tắc 4, 5.Phụ tải; 6. Ampe kế
Trong mạch mắc song song thì quan sát sự làm việc của các phụ tải điện để có thêm thông tin về sự hư hỏng
Ví dụ: nếu hai tải điện mắc song song, chỉ có một tải sáng chứng tỏ dòng điện đã cấp đến điểm chia mạch điện ra làm hai phần. Nếu không tải nào làm việc thì hư hỏng thường xảy ra ở mạch cấp nguồn cho cả hai tải
1.3. Mạch điện mắc hỗn hợp
1.3.1. Sơ đồ mạch điện

Hình 1.14. Sơ đô mạch mạch điện mắc hỗn hợp
a. Mạch nối tiếp ; b. Mạch song song ;
1. Ắc qui; 2. Cầu chì; 3. Khóa điện; 4. Biến trở; 5,6. Phụ tải
1.3.2. Phương pháp kiểm tra
Vì dòng điện trong mạch là dòng mắc hỗn hợp nên muốn đo kiểm trong mạch cần phải tách mạch để xác định mạch mắc nối tiếp hoặc song song để đưa ra phương án đo thích hợp
Ví dụ : trong hình có thể tách mạch ra làm 2 phần a và b, dòng điện đi qua (a) bằng tổng dòng điện đi qua (b)….
2. Hướng dẫn sử dụng EWD
Trong hệ thống điện thân xe có rất nhiều các phụ tải, đi kèm với các phụ tải là rất nhiều hộp cầu chì và rơ le. Thợ sửa chữa sẽ không biết bắt đầu sửa chữa từ đâu nếu không nhận biết được các thành phần trong một mạch điện bị hư hỏng. Việc dây dẫn được bó thành một cụm và luồn trong xe cũng là một khó khăn đối với thợ sửa chữa. Nếu không có EWD thì việc sửa chữa chỉ mang tính tạm thời cho phụ tải hoạt động chứ không sửa chữa được mạch điện như thiết kế.
Mỗi loại xe có một EWD riêng vì thế trong tập bài giảng này nhóm tác giả xin được đề cập tới cách sử dụng EWD của Toyota và trên cơ sở đó người đọc sẽ dễ dàng tiếp cận với các EWD của các hãng xe khác

đây.
Hình 1.15 Các nội dung có trong cẩm nang hướng dẫn sửa chữa mạch điện
Trong tài liệu hướng dẫn sửa chữa, có 13 nội dung được được mô tả như bảng dưới
Nội dung | Mô tả | |
A | Giới thiệu chung | Hướng dẫn sơ bộ từng chương |
B | Hướng dẫn sử dụng tài liệu | Trong phần này chỉ ra cách sử dụng cuốn sách |
C | Khắc phục sự cố | Chỉ ra cách đo kiểm điện áp, điện trở dòng điện trong mạch Chỉ ra cách thay thế giắc cắm |
D | Bảng tóm tắt | Trình bày mục lục của các hệ thống |
E | Chú thích các ký tự và ký hiệu | Chỉ ra các khái niệm và ký hiệu trong tài liệu. Các ký hiệu được trình bày trong bảng 1.2 trang 15 |
Có thể bạn quan tâm!
-
Thực hành điện thân xe - 1 -
Quy Trình Xử Lý Sự Cố Cho Hệ Thống Điện Thân Xe -
Thực hành điện thân xe - 4 -
Thực hành điện thân xe - 5
Xem toàn bộ 177 trang tài liệu này.
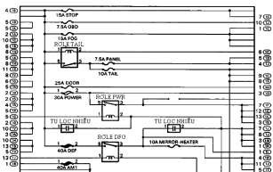
Vị trí rơ le và hộp cầu chì | Chỉ ra các rơ le trong mạch điện và tên gọi và sơ đồ đấu nối.
Hình 1.16. Vị trí của các rơ le và cầu chì trong một hộp rơ le-cầu chì
Hình 1.17. Sơ đồ đấu nối của các rơ le và cầu chì trong một hộp rơ le-cầu chì | |
G | Nguyên lý hoạt động của mạch điện | Mô tả nguyên lý làm việc của từng mạch điện trong hệ thống |
H | Mạch nguồn | Mô tả sự phân chia nguồn từ nguồn cung cấp đến các phụ tải điện khác nhau.
Hình1.18. Sơ đồ mô tả các phụ tải sử dụng chung một cầu |
chì | ||
I | Mạch điện của hệ thống | Sơ đồ mạch điện của từng hệ thống được thể hiện từ nguồn cung cấp đến các điểm nối mát. Các giắc nối và vị trí của chúng được chỉ rò và phân loại bằng mã số tuỳ theo phương pháp nối. |
J | Điểm nối mát | Các điểm nối mát của tất cả các bộ phận được mô tả trong phần này. |
K | Sơ đồ tổng thể của mạch điện | Tất cả các mạch điện được trình bày trên cùng một bản vẽ |
EWD có rất nhiều nội dung vì thế nhóm tác giả chỉ xin đề cập tới vài nội dung trong EWD trên xe Toyota
Phần 3 Khắc phục sự cố
1. Tấm giữ chân; 2. Dụng cụ
Cách thay thế chân giắc
(Với loại có tấm cố định chân giắc hoặc bộ phận khóa thứ cấp)
1. Chuẩn bị dụng cụ chuyên dùng
Chú ý: Để tháo chân ra khỏi giắc nối, hãy sử dụng dụng cụ đặc biệt như hình bên
2. Tháo giắc điện cần thay thế chân giắc
3. Nhả bộ phận khóa thứ cấp hoặc tấm cố định chân giắc
- Dùng dụng cụ đặc biệt để nhả khóa cơ cấu khóa thứ cấp hay tấm cố định chân giắc
- Tháo các chân giắc ra khỏi giắc
Chú ý: Không tháo cơ cấu khóa thứ cấp hay cố định chân giắc ra khỏi giắc nối
Đối với loại giắc nối không chống thấm nước. Chú ý : Dụng cụ dùng để nâng tấm cố định chân giắc tùy thuộc vào hình dạng của giắc, vì vậy cần kiểm tra trước khi lắp vào
Trường hợp 1:
Nâng tấm cố định chân giắc lên đến vị trí khoá tạm thời.
a; Tấm hãm giắc ở vị trí khóa
b. Tấm hãm giắc ở vị trí mở
1. Tấm hãm giắc; 2. Vấu chặn tấm hãm giắc
Trường hợp 2:
Mở cơ cấu khóa thứ cấp
1,2. Tai hãm; 3. Dụng cụ tháo ngạnh hãm
a. Giắc đực; b. Giắc cái
1. Tấm hãm chân; 2. Lỗ; 3. Dụng cụ
a. Giắc đực; b. Giắc cái
1. Tấm hãm ở vị trí khóa hoàn toàn; 2. Tấm hãm ở vị trí khóa
tạm thời
a. Giắc đực; b. Giắc cái
Đối với loại giắc nối chống thấm nước
Lưu ý: Màu của tấm cố định chân giắc khác nhau tùy theo chân giắc nối.
Ví dụ:
Tấm cố định chân giắc Thân giắc nối Đen hay trắng Xám
Đen hay trắng Xám tối Xám hay trắng Đen
Trường hợp 1:
Đối với loại mà tấm cố định chân giắc được kéo lên đến vị trí khoá tạm thời (loại kéo):
Đưa dụng cụ chuyên dùng vào lỗ của tấm cố định chân giắc (ký hiệu hình tam giác) và kéo tấm cố định chân giắc lên đến vị trí khóa tạm thời
Chú ý: Vị trí của phần giắc cắm dụng cụ thay đổi tuỳ theo hình dạng của giắc nối (số lượng chân...) vì vậy hãy kiểm tra vị trí trước khi cắm vào.
Trường hợp 2 :
Đối với loại không thể kéo lên:
Cắm dụng cụ đặc biệt vào lỗ của tấm cố định chân giắc như hình vẽ.
Ấn tấm cố định chân giắc lên vị trí khoá tạm







