BÀI 2 BẢO DƯỠNG, SỬA CHỮA HỆ THỐNG CHIẾU SÁNG
I. MỤC TIÊU THỰC HIỆN
Học xong bài này người học có khả năng:
- Nhận dạng được các loại đèn chiếu sáng trên ô tô
- Đấu nối được mạch điện hệ thống chiếu sáng
- Trình bày đúng các triệu chứng hư hỏng và nguyên nhân gây ra
- Tháo, lắp, kiểm tra, bảo dưỡng, sửa chữa HT chiếu sáng đảm bảo yêu cầu kỹ thuật
- Đảm bảo an toàn trong lao động và vệ sinh công nghiệp
II. NỘI DUNG BÀI HỌC
1. Mô tả chung
Hình 2.1. Các loại đèn trên ô tô
1,3. Cụm đèn trước phải; 2. Hộp rơ le khoang động cơ; 4. Công tắc đèn lùi; 5,7. Cụm đèn sương mù trước; 6. Công tắc vị trí đỗ trung gian; 8,18. Đèn báo rẽ sườn xe; 9,17. Đèn báo rẽ trên gương chiếu hậu; 10,14,15.Công tắc đèn cửa trước phải; 11. Đèn soi bản đồ, 12. Đèn trần; 13. Đèn khoang hành lý; 19,21. Cụm đèn soi biển số; 20. Đèn phanh trên kính; 22,24. Cụm đèn sau; 23. Công tắc cửa khoang hành lý; 25. Công tắc đèn phanh; 26. Cụm công tắc tổ hợp; 27. Công tắc báo nguy
Hệ thống đèn trên ô tô có các chức năng như:
- Chiếu sáng để đảm bảo an toàn trong khi lưu thông trên đường:
Đèn chiếu sáng gồm có đèn pha (dùng để chiếu xa ) và đèn cốt (dùng chiếu gần). Ngoài ra ô tô còn được trang bị đèn sương mù (fox lamp) khi gặp thời tiết có sương mù. Đèn sương mù còn được gọi là đèn phá sương.
- Dùng đèn để làm tín hiệu như đèn hậu, báo rẽ, phanh, dừng và đỗ xe…
- Chiếu sáng trong xe và khoang hành lý hoặc thùng xe. Đối với hệ thống chiếu sáng khi vào xe đem lại sự thuật tiện khi vào hoặc ra khỏi xe ở ban đêm.
Một mạch điện điều khiển đèn thường bao gồm: ắc-qui, cầu chì, dây dẫn, các bóng đèn (còn gọi là tải điện) và công tắc điều khiển. Trên ô tô dưới vành tay lái có một cụm công tắc có thể điều khiển rất nhiều các phụ tải như: đèn, còi, gạt mưa, báo rẽ…… Cụm công tắc này còn được gọi là cụm công tắc tổ hợp
Các loại đèn trên ô tô thường được bố trí như hình 2.1
Cụm công tắc điều khiển đèn được nằm ở phía trái của cụm công tắc tổ hợp. Tại cụm công tắc điều khiển đèn này có thể điều khiển được các đèn như đèn hậu, đèn kích thước, đèn pha -cốt, đèn báo rẽ. Cách sử dụng công tắc được mô tả như hình 2.2
Chức năng |
Hình 2.2.Công tắc điều khiển đèn trên ôtô |
OFF | Tất cả các đèn đều tắt. |
| Đèn đỗ xe, đèn hậu, đèn soi biển số, đèn trên bảng táp lô đều sáng |
| Đèn pha và tất cả các đèn nói trên đều sáng. |
Auto | Chế độ bật đèn pha tự động được kích hoạt |
Có thể bạn quan tâm!
-
Thực hành điện thân xe - 2 -
Quy Trình Xử Lý Sự Cố Cho Hệ Thống Điện Thân Xe -
Thực hành điện thân xe - 4 -
Thực hành điện thân xe - 6 -
Thực hành điện thân xe - 7 -
Thực hành điện thân xe - 8
Xem toàn bộ 177 trang tài liệu này.
Trên các xe được sản xuất nhứng năm gần đây, đèn pha có thể tự bật khi di chuyển trong môi trường có ánh sáng yếu, cường độ sáng của đèn pha có thể thay đổi được, và chùm sáng của đèn pha cũng có thể tự thay đổi được khi xe quay vòng. Nếu hệ thống đèn được điều khiển bởi ECU điều khiển đèn thì hoạt động và điều kiển được mô tả như sau
- Khi bất kỳ điều kiện nào sau đây thỏa mãn, đèn trần sẽ sáng dần lên.
+ Có bất cứ cửa nào đó mở.
+ Có bất cứ cửa nào đó mở khóa khi khóa điện ở OFF và tất cả các cửa đang đóng.
+ Khóa điện được tắt từ ON đến OFF khi tất cả các cửa đã được đóng lại.
- Khi một trong các điều kiện sau đây được thỏa mãn, đèn trần sẽ tắt đi.
+ Khóa điện được bật từ OFF đến ON khi tất cả các cửa đã được đóng lại.
+ Tất cả các cửa được khóa lại khi khóa điện OFF.
- Chiếu sáng trong khoảng 15 giây, và sau đó tắt dần.khi tất cả các cửa đóng khi khóa điện off.
- Khi tất cả các điều kiện sau được thỏa mãn, ECU điều khiển đèn sẽ tắt tất cả các đèn
+ Chìa khoá không nằm trong ổ khoá điện.
+ Không có sự thay đổi về trạng thái của khóa cửa trong 20 phút.
- Khi bất kỳ điều kiện nào sau đây thỏa mãn, bộ đếm số lần tiết kiệm ắc quy sẽ bị xóa.
+Chìa khoá nằm trong ổ khoá điện.
+ Bất kỳ cửa nào mở.
34
2. Bảo dưỡng và sửa chữa
2.1. Đèn kích thước và đèn pha-cốt
Hệ thống đèn chiếu sáng phía trước là hệ thống đèn cơ bản và quan trọng nhất trên xe nhằm đảm bảo điều kiện làm việc cho người lái ô tô nhất là vào ban đêm. Đèn chiếu sáng phía trước luôn luôn được cải tiến để nâng cao độ an toàn cho xe khi lưu thông trên đường.
Các đèn trước hiện nay được chế tạo đều dựa trên cơ sở hai nấc ánh sáng: xa (pha) và gần (cốt). Khả năng của đèn pha có thể từ 180 – 250m và chiếu sáng gần từ 50 – 75m. Đèn pha là một trong những thiết bị tiêu thụ công suất lớn trên ô tô, ở chế độ chiếu xa là 45 – 70W, ở chế độ chiếu gần là 35 – 40W .
Đèn pha có vai trò vô cùng quan trọng khi ô tô di chuyển vì vậy đèn pha luôn được cải tiến để nâng cao khả năng chiếu sáng và tiết kiệm năng lượng….Đèn pha thường sử dụng các loại bóng sau:
- Bóng đèn dây tóc, bóng đèn halogen
- Đèn Xenon : Đèn cốt sử dụng đèn Xenon, đèn pha vẫn sử dụng bóng đèn Halogen
- Đèn Bi Xe non: Cả pha và cốt đều dùng Xenon. Hai kiểu đèn trên còn được gọi là đèn HID
- Đèn Led: Là loại đèn có cường độ chiếu sáng lớn nhưng công suất nhỏ và được ứng dụng cho hầu hết các xe hiện đại ngày nay
Đèn kích thước và đèn pha-cốt luôn được đấu cùng mạch điện với nhau, đèn kích thước được lắp ở phía sau bóng màu trắng, kính màu đỏ tùy từng loại. Đèn pha-cốt gồm có đèn pha và đèn cốt. Có rất nhiều phương pháp đấu nối mạch điện nhưng tất cả đều phải thỏa mãn các yêu cầu sau:
- Không bật khóa điện, bật công tắc chọn đèn ở nấc Tail chỉ có đèn kích thước sáng.
Đèn pha và đèn cốt cùng không sáng
- Không bật khóa điện, khi bật công tắc chọn đèn sang nấc Head thì đèn kích thước vẫn sáng và đèn pha hoặc đèn cốt sáng. Lúc này muốn chuyển đổi pha hoặc cốt thì chọn nấc Pha hoặc Cốt trên công tắc Pha-Cốt.
- Không bật khóa điện, công tắc chọn đèn ở nấc OFF, đèn kích thước, đèn pha và đèn cốt không sáng, bật công tắc nháy pha đèn pha sáng
Trong quá trình đấu nối sơ đồ mạch điện, việc tìm ra ý nghĩa của các cực trong cụm công tắc tổ hợp là vô cùng quan trọng (nếu không có EWD). Trình tự tìm được thực hiện theo thứ tự như sau. Dụng cụ sử dụng là ôm kế dựa trên nguyên tắc loại trừ
- Điều khiển cho tất cảc các công tắc về chế độ OFF
- Tìm cực điều khiển báo rẽ trái, phải
- Tìm cực điều khiển nháy pha
- Tìm cực điều khiển đèn kích thước ở công tắc chọn đèn
- Tìm cực điều khiển đèn pha-cốt ở công tắc chọn đèn
- Tìm cực điều khiển ở chế độ pha hoặc cốt
2.1.1. Sơ đồ mạch điện
a, Loại không sử dụng rơ –le

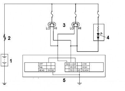
Hình 2.4 Hệ thống đèn pha-cốt không có rơ le điều khiển
1. Ắc qui; 2. Cầu chì; 3. Đèn đầu;
4. Đèn báo pha; 5. Cụm công tắc tổ hợp
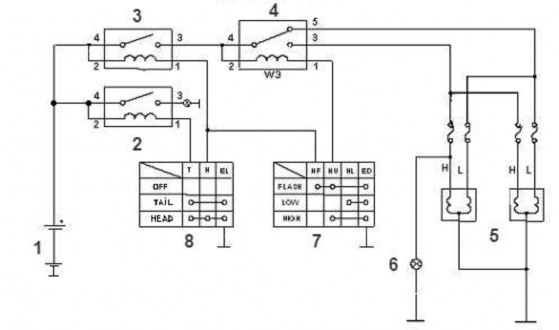
b.Loại sử dụng rơ le loại dương chờ

Hình 2.5 Sơ đồ công tắc điều khiển đèn pha-cốt loại dương chờ
1. Ắc quy ; 2. Cầu chì tổng; 3. Rơ le đèn kích thước ;
4. Rơ le đèn pha-cốt ; 5. Cầu chì đèn pha ; 6. Cầu chì đèn cốt ;
7. Cầu chì đèn kích thước;8. Cụm đèn pha cốt ; 9. Đèn báo pha ; 10.Đèn kích thước ; 11,12. Cụm công tắc tổ hợp
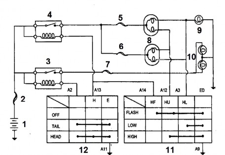
c. Loại sử dụng rơ le loại âm chờ

Hình 2.6 Sơ đồ mạch điều khiển đèn kiểu âm chờ
1.Ắc qui; 2. Rơ le đèn kích thước xe; 3. Rơ le đèn đầu;
4. Rơ le đèn pha-cốt; 5. Cụm đèn pha cốt; 6. Đèn báo pha;
7. Công tắc chọn đèn pha-cốt; 8. Công tắc chọn đèn kích thước-pha/cốt
d, Mạch điện tự động bật đèn pha

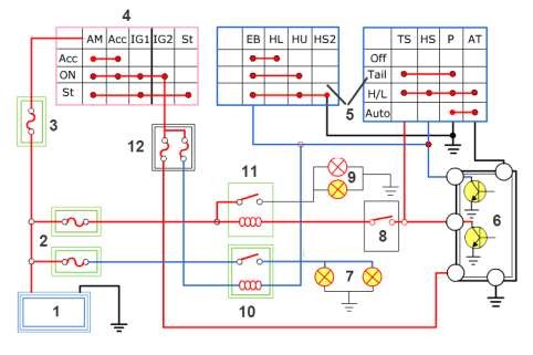
Hình 2.7 Sơ đồ nguyên lý mạch điện tự động bật đèn pha
1. Ắc quy; 2, 3,12. Cầu chì; 4. Khóa điện; 5. Công tắc tổ hợp;
6. Cảm biến tự động bật đèn pha; 7. Đèn pha; 8. ETACSCM;
9. Đèn kích thước; 10. Rơ le đèn pha; 11. Rơ le đèn kích thước
Trong mạch điện này, cảm biến số 6 nhận biết được điều kiện ánh sáng trong khu vực xe di chuyển. Ví dụ đang đi vào hầm tối, thì cảm biến sẽ tự động nối âm cho rơ le số 11 để đèn pha được bật lên.
e, Mạch điện tự động xoay đèn pha (AFS)

Hình 2.8 Sơ đồ khối hệ thống chiếu sáng có chức năng xoay đèn pha

Hình 2.9 Sơ đồ nguyên lý mạch điện hệ thống điều khiển đèn pha tự động AHLS
1. Ắc quy; 2, 5. Cầu chì; 3. Máy phát; 4. Khóa điện; 6. Bộ tăng áp;7. Đèn HID;
8. Giắc chẩn đoán; 9. AHLS CM; 10. Cảm biến tốc độ bánh xe;
11. ECU; 12. Rơ le đèn pha; 13. Công tắc điều khiển đèn
Khi xe di chuyển vào khúc rẽ, sẽ có những khu vực điểm tối mà ánh sáng không chiếu được, hệ thống này có chức năng điều khiển chùm sáng của đèn pha vào khu vực điểm tối để đảm bảo an toàn giao thông khi quay vòng . Đèn này sẽ bật khi nhận được tín hiệu : báo rẽ, tốc độ xe, góc đánh lái

Hình 2.10 Vùng ánh sáng của xe có trang bị chức năng xoay đèn pha
1. Hệ thống chiếu sáng thông thường
2. Hệ thống chiếu sáng có trang bị chức năng xoay đèn pha
Ngoài chức năng xoay đèn pha, hệ thống còn được trang bị thêm chức năng điều khiển hướng đèn pha khi thân xe tải phân bố không đồng đều trên xe như xe chở thêm người, đồ đạc hay đi vào những đoạn đường có độ lồi lòm lớn.
Lúc này cảm biến độ cao làm việc và sẽ điều chỉnh sao cho hướng đèn

Hình 2.11. Sơ đồ cấu tạo của hệ thống đèn pha thông minh
1. Đèn pha ; 2. Công tắc điều khiển ; 3. Đèn báo AFS

Hình 2.12. Cấu tạo của một cụm đèn pha thông minh
1. Đèn pha ; 2. Mô tơ bước xoay đèn pha (bộ chấp hành đèn pha)
2.1.2. Triệu chứng và khu vực nghi ngờ
Các hư hỏng hệ thống chiếu sáng trên xe có thể giống nhau nhưng khu vực nghi ngờ có sự cố thì khác nhau vì phụ thuộc vào cấu tạo của mạch điện và sơ đồ mạch điện của chúng. Nếu một mạch điện có nhiều các thành phần thì khu vực nghi nhờ hư hỏng sẽ rộng hơn. Vì vậy bảng triệu chứng này chỉ dành cho xe Toyota với sơ đồ đấu nối trong hình 2.10. Đối với mỗi hệ thống chiếu sáng, phải có sơ đồ mạch điện mới khoanh vùng hư hỏng của hệ thống.
Khu vực nghi ngờ | |
Tất cả các đèn pha không sáng. | - Công tắc điều khiển đèn - Dây điện hoặc giắc nối |
Chỉ có một đèn pha (chiếu gần) sáng. | - Bóng đèn - Cầu chì - Dây điện hoặc giắc nối |
Các đèn pha chiếu gần không sáng. | - Công tắc điều khiển đèn - Dây điện hoặc giắc nối |
Chỉ có một đèn pha (chiếu xa) sáng. | - Bóng đèn - Cầu chì - Dây điện hoặc giắc nối |
Các đèn pha (chiếu xa) không sáng. | - Công tắc điều khiển đèn - Dây điện hoặc giắc nối |
Nháy pha không sáng. (Các đèn pha và đèn Hi-beam bình thường) | - Công tắc điều khiển đèn - Dây điện hoặc giắc nối |
Đèn hậu không sáng (Đèn pha bình thường) | - Cầu chì TAIL - Công tắc điều khiển đèn - Dây điện hoặc giắc nối |
Các đèn kích thước phía trước không sáng. | - Bóng đèn - Dây điện hoặc giắc nối |
Các đèn hậu không sáng | - Bóng đèn |







