khỏi nước. Thường thực hiện bằng cách phun nước qua các “giàn mưa”.
- Lắng trong: Triệt tiêu vận tốc chuyển động của nước nhằm lắng các hạt phân tán. Quá trình được thực hiện tại các bể nhân tạo hoặc tự nhiên, được tăng cường bằng cách bổ sung chất trợ đông kết như: vôi, phèn (muối nhôm sulphate, sắt sulphate)... Lắng chỉ tách được khoảng 60÷70% chất lơ lửng trong nước.
- Lọc: Đây là phương pháp chủ yếu để loại bỏ chất lơ lửng trong nước. Vật liệu lọc thường dùng là cát hoặc bột diatomite.
- Chlorine hoá: Đưa vào nước các chất có khả năng giải phóng Cl nguyên tử nhằm oxy hoá các vật chất hữu cơ và khử trùng nước.
- Xử lý than hoạt tính: Cho nước đi qua tháp chứa than hoạt tính để hấp phụ các chất mùi, khí, chất hữu cơ, chất màu.
- Ozone hoá: Oxy hoá chất hữu cơ, vi sinh vật bằng hỗn hợp khí giàu ozone.
- Khử khoáng: Thực hiện với các mức độ khác nhau bằng các phương pháp hóa học, khi cần khử khoáng triệt để có thể dùng phương pháp trao đổi ion hoặc thẩm thấu ngược.
1.2.4. Nguyên liệu thay thế
Một số hạt cốc, đường, dịch thủy phân được sử dụng để thay thế một phần malt đại mạch chủ yếu nhằm sản xuất ra bia với giá thành thấp. Ngoài ra, khi malt đại mạch giàu hợp chất nitơ, việc sử dụng nguyên liệu thay thế giàu hydratcarbon là cần thiết để “làm loãng” hàm lượng nitơ nhằm tăng chất lượng bia.
a) Nguyên liệu thay thế dạng hạt cốc
Có thể bạn quan tâm!
-
Chế Độ Xử Lý Nhiệt – Lạnh Và Lượng Giống Cấy Cho Quá Trình Lên Men Tương Ứng Với Các Chỉ Số Iod Khác Nhau Của Nguyên Liệu (Bylund Gosta, 1995) -
Sơ Đồ Nguyên Tắc Làm Việc Của Thiết Bị Làm Bơ Liên Tục -
Công nghệ lên men thực phẩm Phần 2 - Trường CĐ Lương thực Thực phẩm - 11
Xem toàn bộ 105 trang tài liệu này.
Hạt cốc dùng làm thế liệu thông dụng nhất là gạo và ngô, sau đó là tiểu mạch, cao lương, đại mạch,....
Các nguyên liệu dạng hạt cốc chủ yếu được sử dụng ở dạng chưa ươm mầm do có giá rẻ, sẽ làm giảm đáng kể chi phí sản xuất bia. Tuy nhiên, khi sử dụng hạt cốc sẽ phải giải quyết những vấn đề sau:
- Các cấu trúc của hạt có độ bền vững cao do chưa qua quá trình phân giải sơ bộ khi ươm mầm, vì vậy sẽ khó thuỷ phân.
- Về cơ bản, việc thuỷ phân hạt cốc thay thế trong nấu bia là nhờ hệ enzyme của malt. Khi tỷ lệ hạt cốc trên tổng khối lượng nguyên liệu đem nấu tăng lên thì lượng enzyme cho mỗi đơn vị khối lượng nguyên liệu giảm, sẽ ảnh hưởng trực tiếp đến quá trình thuỷ phân. Vì vậy, khi bổ sung nguyên liệu thay thế dạng hạt cốc nhiều phải bổ sung chế phẩm enzyme.
- Thành phần hoá học của hạt đại mạch được coi là ý tưởng để sản xuất bia. Việc chọn các thế liệu hạt cốc có thành phần hoá học khác với của đại mạch sẽ dẫn đến hương vị bia sẽ thay đổi.
Tỷ lệ sử dụng của hạt cốc thường dưới 30%. Nếu có sử dụng enzyme bổ sung trong quá trình nấu có thể tăng tỷ lệ thế liệu lên 50% hoặc cao hơn.
b) Nguyên liệu thay thế dạng đường
Sử dụng nguyên liệu thay thế dạng đường hoặc các sản phẩm thuỷ phân của các loại hạt cốc. Nguyên liệu thay thế dạng đường có thể giúp tăng năng suất nhà máy mà không cần mở rộng khu sản xuất dịch lên men (nhà nấu). Thế liệu dạng này thường được bổ sung trực tiếp vào dịch đường đang trong nồi đun hoa.
1.3. Nấm men và enzyme sử dụng trong sản xuất bia
1.3.1. Nấm men trong sản xuất bia
Trong ngành công nghệ sản xuất bia, ethanolvà các loại rượu (vang, whisky,
cognac, rhum...) để chuyển hoá đường ethanol và CO2, người ta sử dụng các loài nấm men thuộc giống Saccharomyces, họ Saccharomycetaceae, bộ Endomycetes. Các chủng nấm men này được chọn lựa và phân lập theo một quy trình chặt chẽ và phát triển thành các canh trường giống thuần chủng dùng cho sản xuất.
a) Hình dạng, đặc điểm tế bào nấm men bia
Nấm men là nấm đơn bào, hình dạng từ hình cầu đến ô van, phương thức sinh sản chủ yếu là nảy chồi (hình 6.11). Điểm đặc biệt của nấm men là có thể thích ứng được với cả điều kiện hiếu khí và yếm khí.


Hình 6.11. Hình dạng tế bào nấm men
Khi môi trường có oxy với hàm lượng đáng kể, nấm men sẽ chuyển hoá đường để lấy năng lượng bằng hô hấp hiếu khí - đường được biến đổi hoàn toàn thành CO2 và H2O, giải phóng triệt để năng lượng (tương đương quá trình đốt cháy bằng oxy không khí). Trong điều kiện đủ dinh dưỡng và hô hấp hiếu khí, nấm men sẽ sinh trưởng và phát triển (tăng sinh khối) nhanh chóng. Khả năng này được được ứng dụng để nhân giống men, sản xuất sinh khối men bánh mỳ,...
Trong điều kiện thiếu oxy, với hiệu ứng Pasteur, nấm men sẽ chuyển sang hô hấp yếm khí - gọi là lên men. Có thể coi lên men là một giải pháp năng lượng không tối ưu, vì đường chỉ được phân giải ở một mức hạn chế, tạo thành ethanolvà khí CO2,… Hiện tượng này được dùng làm cơ sở cho công nghệ lên men bia, ethanolvà các đồ uống chứa ethanol.
b) Phân loại nấm men bia
Từ lâu, nấm men bia được phân thành hai nhóm: nhóm lên men nổi (thường sử dụng là Saccharomyces cerevisiae) và nhóm lên men chìm (thường sử dụng là Saccharomyces calsbergensis). Hai nhóm này có những khác nhau về hình thái và tính chất kỹ thuật.
* Nhóm nấm men nổi có các đặc điểm như:
- Nhiệt độ lên men: 10÷250C.
- Khả năng sinh trưởng và lên men nhanh hơn so với nấm men chìm. Quá trình lên men mạnh và xảy ra trên bề mặt môi trường.
- Khi quá trình lên men kết thúc, các tế bào kết chùm, chuỗi, tạo thành lớp dày nổi trên bề mặt cùng với bọt của bia. Vì vậy, rất khó tách nấm men để sử dụng làm men giống cho các đợt lên men tiếp theo. Bia tự trong chậm.
- Trong sản phẩm lên men nổi có nhiều sản phẩm phụ, chất lượng sản phẩm thấp hơn. Tuy nhiên, chu kỳ lên men ngắn hơn, hương vị phong phú hơn. Hiện nay, trên thế giới số nhà máy bia áp dụng phương pháp lên men nổi không nhiều, chỉ được áp dụng để sản xuất bia đen hoặc nâu phục vụ cho một số thị trường tiêu thụ quen thuộc.
- Khả năng lên men đường raffinose trisaccharide kém (chỉ 33%).
- Chủ yếu ở dạng tập hợp đám (hình 6.12).
* Nhóm nấm men chìm có các đặc điểm như:
- Nhiệt độ lên men: 6÷100C.
- Lên men mạnh, quá trình xảy ra trong lòng môi trường.
- Lên men xong, các tế bào cũng kết chùm hoặc chuỗi, song lại lắng xuống đáy thùng rất nhanh, thuận lợi cho việc tách chúng làm men giống cho các đợt lên men sau và bia nhanh chóng trong hơn so với lên men nổi.
- Khả năng lên men đường raffinose trisaccharide tốt, đạt 100%.
- Qua kính hiển vi có thể nhận thấy nấm men chìm chủ yếu xuất hiện ở dạng đơn lẻ hoặc từng cặp tế bào (hình 6.13).
- Lên men chìm hạn chế được nhiều sản phẩm phụ bất lợi hình thành trong giai đoạn lên men chính, tạo ra bia có chất lượng cao. Nhiều nhà máy bia ở nước ta và cả trên thế giới sử dụng phương pháp lên men chìm để sản xuất loại bia vàng.


Hình 6.12. Tế bào nấm men nổi Hình 6.13. Tế bào nấm men chìm
Đặc điểm hô hấp, lên men và năng lực tạo bào tử cũng có sự khác nhau. Nấm men chìm có khả năng lên men trội hơn, nấm men nổi hô hấp trội hơn. Do đó, lượng sinh khối thu được sau lên men từ nấm men nổi sẽ nhiều hơn nấm men chìm. Nấm men chìm chứa hàm lượng enzyme ít hơn nấm men nổi đồng thời khả năng sinh bào tử cũng kém hơn.
c) Chọn chủng nấm men dùng trong sản xuất bia
Ngày nay nấm men giống dùng cho sản xuất bia ở dạng các dòng thuần chủng được phân lập và tuyển chọn theo quy trình chặt chẽ. Việc chọn chủng nấm men làm giống thường căn cứ trên các mặt sau:
- Loại bia sản xuất: Thông thường nấm men lên men bề mặt dùng sản xuất các loại bia đen. Các loại bia vàng (bia sáng màu) ở nước ta lên men bằng các loài nấm men chìm.
- Khả năng kết lắng: Nấm men có khả năng kết bông tốt thì bia non sẽ trong, dễ lọc và có độ bền hoá lý cao. Có nhiều yếu tố ảnh hưởng đến khả năng kết lắng của nấm men như tính chất của vỏ tế bào, thành phần môi trường và những tác nhân bên ngoài. Vỏ tế bào càng ít thành phần carbohydrate, mangan và hàm lượng acid amin càng lớn thì nấm men càng kết lắng nhanh. Tốc độ kết lắng còn phụ thuộc vào trị số tích điện của tế bào và pH của môi trường.
- Khả năng lên men: Cần có tốc độ lên men mạnh, lên men được nhiều loại
đường, lên men triệt để.
- Khả năng sinh sản tốt giúp quá trình nhân giống cho sản xuất thuận lợi.
- Không sinh bào tử hoặc bào tử dễ bị tiêu diệt bằng nhiệt đều này giúp quá trình thanh trùng bia được dễ dàng.
- Sản phẩm thứ cấp có hương vị phù hợp với bia, ít tạo thành các sản phẩm thứ cấp không có lợi cho hương vị của bia.
- Ít bị suy giảm các đặc tính kỹ thuật. Điều này giúp chủng nấm men có thể sử dụng được nhiều đời.
- Có khả năng chịu đựng các yếu tố bất lợi của môi trường.
d) Phân lập dòng nấm men chủng
Phân lập nhằm thu nhận tế bào nấm men có các đặc tính lên men tốt để nhân thành dòng thuần chủng.
Nguồn men phân lập là canh trường lên men bia đang ở giai đoạn sóng cao. Theo phương pháp Lindner, các giọt chứa tế bào đơn lẻ được phân tách qua kính hiển vi. Một số tế bào được phát triển ở nhiệt độ 8÷100C (ngang với nhiệt độ lên men). Sự phát triển của các tế bào được theo dõi qua kính hiển vi và qua đó thực hiện chọn lựa để thu nhận dòng men có sức lên men mạnh nhất.
Nếu nấm men chưa cần dùng ngay thì được cấy lên môi trường thạch nghiêng và bảo quản ở 0÷50C và bảo vệ chống thất thoát ẩm. Có thể giữ nhiều dòng men như vậy trong thời gian 6÷9 tháng, sau đó cấy chuyền để chống thoái hoá.
e) Bảo quản nấm men bia
Những chủng nấm men thuần khiết được phát triển từ một tế bào, cần phải được nuôi cấy và bảo quản sao cho giữ được những tính chất quý ban đầu. Nguyên tắc chung là đưa tế bào về gần với dạng vô hoạt (tiềm sinh), tại đó hoạt động sống được hạn chế ở tốc độ rất thấp, gần như ngưng trệ, từ đó hạn chế biến đổi do lão hoá và biến dị. Để giữ tế bào ở dạng tiềm sinh hoặc cận tiềm sinh có thể áp dụng phương pháp bảo quản ở nhiệt độ thấp (2÷40C, không quá 80C), đông khô, bảo quản ở dạng bào tử hoặc
dưới điều kiện kỵ khí.
Theo giáo sư Vexelov (Nga), muốn giữ được những đặc tính quý của giống cần phải định kỳ triển khai những giống đang bảo quản ở dạng tiềm sinh ra sản xuất, rồi từ đó lại đưa vào bảo quản.
Bảo quản giống thuần khiết ở 5÷80C trong môi trường bão hoà CO2 có thể giữ tốt những tính chất ban đầu, nâng cao khả năng lên men và cải thiện được mùi vị bia.
f) Sự thoái hoá nấm men bia
Theo thời gian, các phẩm chất của men giống sẽ thay đổi theo chiều hướng xấu dần, gọi là sự thoái hóa. Biểu hiện của thoái hóa có thể quan sát được như:
- Nấm men tăng khả năng kết lắng và kết lắng sớm;
- Lên men chậm dần và không sâu;
- Bia không đạt đến độ chín cần thiết;
- Sản lượng sinh khối lắng trong tank lên men không nhiều;
- Hương vị bia trở nên “khô”;
- Độ lên men cuối cùng giảm nhanh;
- Cặn men dạng sáp nhờn, loãng;
- Biểu hiện các hiện tượng lên men không bình thường. Nguyên nhân thoái hóa có thể là do:
- Lên men ở nhiệt độ cao;
- Dịch lên men thiếu dinh dưỡng;
- Bảo quản nấm men không hợp lý;
- Nhiễm các vi sinh vật có khả năng tăng trưởng mạnh;
- Nhiệt độ dao động mạnh, áp suất thay đổi nhiều và có sự dao động lớn về nồng độ môi trường lên men.
Nấm men khi có biểu hiện thoái hóa phải được thay thế bằng một thế hệ men mới (triển khai nhân giống từ giống gốc hoặc nấm men khô).
1.3.2. Các loại enzyme sử dụng trong sản xuất bia
a) Termanmyl -120L
Sử dụng chế phẩm enzym Termanmyl-120L để thuỷ phân tinh bột. Đây là chế phẩm dạng lỏng có chứa α-amylase được sản xuất từ vi khuẩn Bacilis Lichenformis của công ty Novo Đan Mạch, là loại enzyme endo amylase có khả năng chịu được nhiệt độ lên men tới 120°C. Enzym này xúc tác thuỷ phân liên kết α-1,4 glycoside một cách ngẫu nhiên vì vậy tinh bột nhanh chóng bị thuỷ phân thành các dextrin phân tử lượng thấp, hoà tan trong nước, giảm độ nhớt tinh bột đã được hồ hoá.
Ưu điểm của phương pháp dùng Termanmyl-120L so với phương pháp không sử dụng Termanmyl-120L là: Tăng hiệu suất thu hồi chất hoà tan, tăng tỷ lệ thay thế, có thể tăng nhiệt độ nồi hồ hoá lên đến nhiệt độ sôi mà vẫn đảm bảo quá trình dịch hoá tốt và quá trình thuỷ phân triệt để hơn.
b) Cereflor 200L
Enzym cereflor 200L được sản xuất từ Bacillus subtilis bằng phương pháp lên men chìm. Là chế phẩm enzyme endo - β - glucanase có khả năng thuỷ phân các β– glucan để tạo thành các oligosaccharide. Nhiệt độ hoạt động tối ưu là 45÷50°C, pH = 6÷7,5. Khi các β–glucan bị phân huỷ sang dạng hoà tan làm cho khả năng tạo keo giảm, do đó nó được dùng trong công đoạn nấu malt với bột để giảm độ nhớt dịch đường, tăng khả năng lọc và tránh gây đục cho bia.
c) Fungamyl 800L
Đây là chế phẩm amylase từ nấm mốc Aspergillus oryzae, dạng lỏng hoạt lực 800 Kilonovo, chế phẩm này cắt liên kết α -1,4 glycoside trong phân tử amylose và amylopectin của tinh bột, dextrin, oligosaccharide của dịch. Kết quả là một lượng lớn maltose được tạo thành.
Trong sản xuất bia, fungamyl 800L được thêm vào trong quá trình nấu ở nhiệt độ 55÷600C, pH = 4÷5 để tăng khả năng đường hóa của malt và bổ sung vào dịch trong giai đoạn lên men để chuyển hóa thêm một phần dextrin thành đường. Nhờ vậy hiệu suất lên men có thể tăng được 2÷5%.
Liều lượng dùng: 0,02÷0,05% so với tổng nguyên liệu khi nấu và 10ml cho vào 1 lít dịch lên men.
d) Amyloglucosidase (AMG)
AMG là enzyme glucoamylase được sản xuất từ chuẩn nấm mốc Aspergillus niger. Enzyme này thủy phân các liên kết α -1,4 và α -1,6 trong tinh bột. Trong quá trình thủy phân các đơn vị glucose bị tách rời theo thứ tự từ đầu không khử của cơ
chất. Nhiệt độ hoạt động tối ưu là 650C, pH = 4
Chế phẩm AMG được dùng trong công nghệ sản xuất bia từ nguồn nguyên liệu chủ yếu là nguyên liệu thay thế nhằm tăng thành phần đường glucose cho địch đường.
1.4. Quy trình công nghệ sản xuất bia
1.4.1. Sơ đồ quy trình công nghệ
Xay, nghiền
Nấu, thủy phân
Lọc, rửa bã
Houblon hoá
Tách bã hoa
Lắng trong và làm lạnh
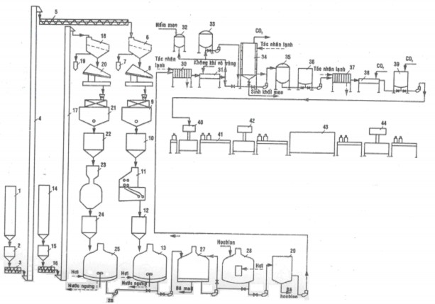
Quá trình sản xuất bia được mô tả tóm tắt bằng sơ đồ khối (hình 6.14) và sơ đồ thiết bị (hình 6.15).
Nguyên liệu
Làm sạch
Thu hồi CO2
Nấm men
Nhân giống
Lọc bia
Bia thành phẩm
Lên men
Bã men
Xử lý
Ổn định
Xử lý
Chiết rót và thanh trùng
Hình 6.14. Quy trình công nghệ sản xuất bia
1.4.2. Thuyết minh quy trình
a) Làm sạch nguyên liệu
* Mục đích: Malt và nguyên liệu thay thế trong quá trình sản xuất, vận chuyển và
bảo quản có thể lẫn tạp chất cho nên cần làm sạch trước khi đưa vào sản xuất. Nếu trong nguyên liệu có lẫn các tạp chất như đất, vụn đá, kim loại sẽ gây hư hỏng đối với máy xay và làm ảnh hưởng đến chất lượng sản phẩm. Ngoài ra, kim loại còn có thể phát tia lửa khi ma sát gây ra hiện tượng nổ bụi phá hỏng thiết bị, thậm chí có thể phá hủy phân xưởng. Vì vậy, nguyên liệu cần phải làm sạch trước khi đưa vào sản xuất.
* Tiến hành: Để tách đất và các tạp chất nguyên liệu được đưa qua hệ thống sàng tạp chất. Việc tách đá thực hiện bởi máy tách đá. Sắt và các hợp kim có từ tính được loại bỏ bằng nam châm đặt trước máy xay. Nguyên liệu sau khi làm sạch tạp chất được đưa qua hệ thống cân. Nguyên liệu được cân chính xác bằng cân tự động cơ học hoặc cân điện tử; số liệu được lưu giữ để làm cơ sở tính hiệu suất nhà nấu và hiệu suất lên men.

Hình 6.15. Sơ đồ thiết bị quy trình công nghệ sản xuất bia
1. Cyclo malt;
2. Thùng chứa malt thô;
3. Vít tải malt;
4. Gàu tải malt;
5. Vít tải malt;
6. Thiết bị tách tạp chất;
7. Thùng chứa tạp chất;
8. Thiết bị tách kim loại;
9. Cân tự động;
10. Thùng chứa malt đã làm sạch;
11. Thiết bị nghiển trục;
12. Thùng chứa malt nghiền;
13. Nồi nấu malt;
14. Cyclo gạo;
15. Thùng chứa gạo;
16. Vít tải gạo;
17. Gàu tải gạo;
18. Thiết bị tách bụi;
19. Thùng chứa tạp chất;
20. Thiết bị tách kim loại;
21. Cân tự động;
22. Thùng chứa gạo đã làm sạch;
23. Thiết bị nghiền búa;
24. Thùng chứa gạo đã nghiền;
25. Nồi nấu gạo;
26. Bơm;
27. Thiết bị lọc dịch đường;
28. Thiết bị đun dịch đường với hoa houblon;
29. Thiết bị lắng xoáy tâm;
30. Thiết bị làm lạnh dịch đường;
31. Thiết bị cung cấp oxy;
32 và 33. Thiết bị nhân giống nấm men;
34. Thiết bị lên men;
35. Thiết bị lọc bia;
36. Thùng chứa bia đã lọc;
37. Thiết bị làm lạnh bia;
38. Thiết bị bão hòa CO2;
39. Thiết bị chứa bia đã bão hòa CO2;
40. Thiết bị rót bia vào chai;
41. Băng tải bia;
42. Thiết bị đóng nắp chai;
43. Thiết bị thanh trùng;
44. Thiết bị dán nhãn
b) Xay – nghiền nguyên liệu
* Mục đích: Nhằm tăng bề mặt tự do, tạo điều kiện hồ hoá nhanh và enzyme dễ dàng tiếp cận cơ chất thúc đẩy quá trình đường hóa và các quá trình thủy phân khác nhanh và triệt để hơn.
* Yêu cầu: Quá trình xay-nghiền nguyên liệu cần thỏa mãn các yêu cầu sau:
- Vỏ malt giữ càng nguyên càng tốt. Vỏ malt nếu bị nghiền vụn và hạt xay quá nhỏ sẽ làm cho lớp bã khi lọc nhanh bị nén chặt dẫn đến tắt lọc, rửa bã không sạch, nước lọc có thể chứa tinh bột sót. Vỏ trấu nát vụn cũng sẽ dẫn đến trích ly nhiều hợp chất từ vỏ trấu (chất đắng, muối silicate SiO32-) làm giảm chất lượng dịch lên men.
- Tạo một tỉ lệ thích hợp giữa tấm và bột sao cho thu nhận được hiệu suất chiết cao nhất, đồng thời bảo đảm việc lọc dịch đường nhanh và dịch trong.
Với hạt malt, phần có độ nhuyễn cao (được thủy phân khi ươm mầm) sẽ được nghiền nát dễ dàng, ngược lại phần lõi chưa được biến đổi đáng kể khi ươm mầm sẽ khó nát, khi nghiền sẽ thành tấm thô. Các hạt tấm thô này khó được thuỷ phân, thường là nguyên nhân của hiện tượng tinh bột sót. Vì vậy, malt xấu cần được nghiền mịn. Khi sử dụng thế liệu dạng hạt chưa ươm mầm thì thế liệu được nghiền mịn và kết hợp malt tốt được nghiền thô.
Tỷ lệ giữa vỏ trấu, tấm lớn, tấm bé, bột mịn còn được chọn dựa vào phương thức lọc và nấu. Nếu sử dụng thùng lọc, bột nghiền càng mịn thì thể tích bã càng nhỏ, kích thước mao quản lọc nhỏ và dễ bị ép chặt, dẫn đến thời gian lọc sẽ kéo dài, thậm chí sẽ xảy đến hiện tượng ngưng chảy hoàn toàn. Lọc khung bản ít bị ảnh hưởng bởi chất lượng malt và mức độ nghiền hơn so với lọc thùng. Với máy lọc hiện đại, quá trình lọc thực hiện qua vải polypropylene có kích thước lỗ rất nhỏ, hầu như không bị trở ngại lọc. Malt và hạt cốc có thể được nghiền mịn bằng máy nghiền búa để đạt hiệu suất thu hồi cao.
Hiện nay có xu hướng làm ướt vỏ trấu để tăng độ dai, độ bền nhưng vẫn giữ nội nhũ khô để dễ xay nghiền.
* Cách tiến hành: Nguyên liệu có thể được nghiền bằng các phương pháp: nghiền khô, nghiền ẩm, nghiền ướt và nghiền bằng búa.
- Nghiền khô: Nghiền khô được sử dụng rộng rãi trong thực tiễn sản xuất. Trong máy nghiền, malt khô được cho đi giữa các trục quay bố trí thành từng cặp. Các trục quay có độ nhám do khía rãnh hoặc gai nhỏ, quay với tốc độ khác nhau. Khoảng cách giữa các trục rulo có thể điều chỉnh được. Mỗi máy có thể trang bị một số sàng và các sàng này cũng thay thế được. Qua điều chỉnh độ hở giữa các rulo và chọn lỗ sàng ta có thể tạo ra bột nghiền với tỷ lệ các cỡ hạt thích hợp.
- Nghiền ẩm: Malt trước khi vào máy sẽ được phun bổ sung thêm 2% ẩm bằng nước sôi hoặc bằng hơi hơi nước. Vỏ malt ướt trở nên đàn hồi, dễ được tách ra gần như nguyên vẹn trong khi phần nội nhũ có thể được nghiền nát. Nghiền ẩm cũng thực hiện trong các thiết bị tương tự như đối với nghiền khô.
- Nghiền ướt: Malt được trộn với nước theo tỷ lệ nhất định trước khi đưa vào máy. Máy nghiền ướt có cấu tạo khác với hai loại máy trên. Xay ướt cho phép rút ngắn được thời gian lọc bã khoảng 10÷20% so với xay khô do độ xốp của khối bã lọc cao hơn nhờ mức độ gãy vỡ của vỏ malt thấp hơn.
- Nghiền búa: Nghiền búa có thể đập nát nguyên liệu thành bột rất mịn. Nghiền búa áp dụng thích hợp nhất đối với các nguyên liệu thay thế chưa ươm mầm có độ



