Để thay đổi momen bù ta thay đổi vị trí của lá sắt từ bằng vít chỉnh vị trí. Thường momen bù lớn hơn momen ma sat. Khi chúng tự quay ta chỉnh biên áp BA1 sao cho điện áp bằng điện áp định mức U=Udm
Dòng điện đi qua oatmet, công tơ, ampemet bằng khong I=0, lúc này oátmet
chỉ khong và công tơ phải đứng yên. nếu công tơ quay đó là hiện tượng tự quay, ta điều chỉnh vít đến khi công tơ đứng yên.
- Hiệu chỉnh góc (hiệu chỉnh góc )
1 2
Đặt U=Udm, I=Idm; điều chỉnh góc lệch pha
2
tức là cos 0 , khi đó oatmet
chỉ “0”. Công tơ đứng yên, nếu công tơ vẫn quay tức
1 2
Để điều chỉnh (U ) ta điều chỉnh bộ phân nhánh từ của cuộn áp hoặc điều
chỉnh
1 (1 )
bằng cách điều chỉnh vòng ngắn mạch của cuộn dòng đến khi
công tơ đứng yên.
5. Kiểm tra ngưỡng độ nhạy
Công tơ phải khởi động được và tiếp tục ghi khi có dòng cho trong bảng sau:
cấp chính xác của công tơ 1 2 | Hệ số công suất | ||
Nối trực tiếp | 0.004 Ib | 0.005 Ib | 1 |
Nối qua máy biến dòng | 0.002 Idd | 0.003 Idd | 1 |
Có thể bạn quan tâm!
-
Thiết kế bàn thử nghiệm công tơ điện 1 pha và 3 pha - 3 -
Thiết kế bàn thử nghiệm công tơ điện 1 pha và 3 pha - 4 -
A , I B , I C Là Các Dòng Tức Thời Của Các Pha -
Thiết kế bàn thử nghiệm công tơ điện 1 pha và 3 pha - 7 -
Bộ Tạo Góc Lệch Pha Các Phương Án Lựa Chọn -
Thiết kế bàn thử nghiệm công tơ điện 1 pha và 3 pha - 9
Xem toàn bộ 80 trang tài liệu này.
6. Xác định sai số cơ bản
Các giới hạn sai số tính bằng phần trăm:
a>Công tơ một pha và nhiều pha chịu tải cân bằng
Hệ số công suất | Giới hạn sai số tính bằng phần trăm đối với công tơ cấp chính xác 1 2 | |||
0,05Ib I 0,1Ib | 0,02Idd I 0,05Idd | 1 | 1,5 | 2,5 |
0,1Ib I 0,2Imax | 0,05Idd I 0,05Imax | 1 | 1,0 | 2,0 |
0,1Ib I 0,2Ib | 0,05Idd I 0,1Idd | 0,5L | 1,5 | 2,5 |
0,8C | 1,5 | - | ||
0,2Ib I Imax | 0,1Idd I Imax | 0.5L | 1,0 | 2,0 |
0,8C | 1,0 | - | ||
Khi có yêu cầu đặc biệt của khách hàng | 0,25L | 3,5 | - | |
0,2Ib I Ib 0,1Idd I Idd | 0,5C | 2,5 | - | |
Giá trị dòng
b> Công tơ nhiều pha mang tải một pha nhưng có điện áp các pha cân bằng đặt vào mạch điện áp
Hệ số công suất | Giới hạn sai số tính bằng phần trăm đối với công tơ cấp chính xác | |||
0,1Ib I Imax | 0,05Idd I Imax | 1 | 2,0 | 3,0 |
0,2Ib I Imax | 0,1Idd I Imax | 0,5L | 2,0 | 3,0 |
Đo sai lệch giữa sai số phần trăm khi công tơ mang tải một pha và ba pha cân bằng ở dòng điện cơ bản và hệ số công suất bằng một đối với công tơ nối trực tiếp và ở dòng danh định và hệ số công suất bằng một đối với công tơ nối qua máy biến dòng, không được vượt quá 1,5% dối với công tơ cấp chính xác 1 và 2,5% đối với công tơ cấp chính xác 2.
Chương VI. THIẾT KẾ THIẾT BỊ KIỂM ĐỊNH
Xuất phát từ yêu cầu thực tế công tơ đo đếm điện năng các loại được quy về
2 loại chủ yếu:
- Loại 1 pha và loại 3 pha 4 dây
- Loại 3 pha 3 dây 2 cơ cấu
Vấn đề cần giải quyết là tạo nên một bộ nguồn có khả năng kiểm được hai loại công tơ nói trên. Từ đó ta tiến hành tính toán lắp ráp bàn kiểm công tơ thỏa mãn phương pháp đo công suất 3 pha bằng 2 oát mét hoặc oát mét 3 pha 2 cơ cấu
Căn cứ vào tiêu chuẩn về bàn kiểm công tơ, yêu cầu đặt ra là:
- Nguồn áp , nguồn dòng phải riêng rẽ
- Dòng điện phải thay đổi được từ 0 đến 250% giá trị định mức của công tơ
- Điện áp ra phải là điện áp định mức 220V hoặc 380V
- Dòng điện và điện áp phải có góc lệch pha bằng 00, 300, 900 và biến đổi liên tục
- Dạng sóng điện áp phải đạt được dạng sóng hình sin có độ méo cho phép
- Thỏa mãn được phương pháp đo công suất bằng hai oát mét hoặc oát mét 3 pha 2 cơ cấu
Từ những yêu cầu trên quyết định chọn phương án thiết kế 2 pha lẻ (A và C) rồi ghép lại. nếu dùng 3 oát mét lẻ có thể sử dụng 3 mạch 3 pha lẻ ghép lại
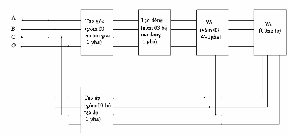
Sơ đồ khối của mạch kiểm công tơ 1 pha và 3 pha 4 dây:

Sơ đồ khối mạch một pha

Sơ đồ khối mạch 3 pha 4 dây
Trong đó công tơ 3 pha 4 dây được sử dụng 3 mạch lẻ 1 pha ghép lại. mỗi mạch 1 pha cấp cho 1 phần tử của công tơ và 1 phần tử của oát mét (công tơ mẫu)
điện áp UAO, UAB đưa vào bộ tạo góc lệch pha tạo ra UA2 được tạo đưa vào mạch tạo dòng IOA sao cho IA và vecto U có góc lệch pha tùy ý. Bộ biến đổi góc
góc φ có khả năng tạo ra UA2 sao cho qua bộ tạo dòng tạo ra được IA hợp với
UAO một góc theo ý muốn.
I. Thiết kế bộ tạo áp
Chọn máy biến áp tự ngẫu 1 pha tăng áp có các số liệu sau
Str = 1000 VA
U1 = Udm = 220 V U2 = 600 V
Có 4 cấp điện áp thứ cấp: 127V, 220V, 300V, 600V
1. Công suất tính toán
Theo công thức (8-19) sách thiết kế máy biến áp của Phạm Văn Bình và Lê
văn Doanh ta có:
Stt = Str(1-U2/U1)
Stt = 1000(1- 600/220) = 633.33 (VA)
2. Dòng điện phía sơ cấp
Có
Stt = U1I1
Dòng điện phía sơ cấp :
I1= Stt
U1
= 633.33 =2,88 (A)
220
3. Dòng điện phía thứ cấp máy biến áp:
Stt= U2.I2
Dòng điện thứ cấp máy biến áp:
I2= Stt
U2
633.33 1, 056( A)
600
4. Tính sơ bộ mạch từ
a> Tiết diện sơ bộ trụ
Chọn máy biến áp một pha dây quấn trên trụ giữa, tiết diện trụ tính theo công
thức kinh nghiệm:
Stt
C. f
St= K
Q
Trong đó :
C : số trụ máy biến áp
KQ : hệ số phụ thuộc phương thức làm mát chọn KQ=6 (làm mát bằng không khí)

f : tần số điện áp lưới
633.33
1.50
Vậy: St= 6.
21, 35
b. Đường kính trụ
21.35(cm2 )
St
dt=
4.6
(cm)
Chọn tỉ số
m h
dt
2, 2
h= 2,2.4,6= 10,12 (cm)
chọn h=10 (cm)
Chọn loại thép tôn silic, tổn thất
1,3w/kg, bề dày 0,5mm chọn B=1T
Tính dây quấn
5. Số vòng dây cuộn sơ cấp máy biến áp:
w1
U1
4, 44. f .St .B
220.104
w1 4, 44.50.21, 35.1 464(vong)
6. Số vòng dây cuộn thứ cấp máy biến áp:
w w U2
U
2 1
1
w 464. 600 1266(vong)
2 220
7. Chọn sơ bộ mật độ dòng điện trong máy biến áp:
Với dây dẫn đồng, máy biến áp khô chọn J1=J2=2,75 A/mm2
8. Tiết diện dây dẫn sơ cấp máy biến áp:
1
S I1 2, 88 1, 05(mm2 )
J1 2, 75
chọn dây dẫn tròn, cách điện cấp B có tiết diện chuẩn:
d1=1,16 mm S1=1,0568 mm2
mCu=9,4 g/m R=0,0163 / m
9. Tính lại mật độ dòng điện trong cuộn sơ cấp:
J1=I1/S1 = 2,88/1,0568=2,72 A/mm2
10.Tiết diện dây dẫn thứ cấp của máy biến áp:
2
S I2 1, 056 0, 384(mm2 )
J2 2, 75
Chọn dây dẫn tròn cách điện cấp B có tiết diện chuẩn:
S2=0,4072 mm2
d2=0,72 mm mCu=3,6 g/m
R=0,0423 / m
11.Tính lại mật độ dòng điện trong cuộn thứ cấp:
J2= I2
S2
1, 056
0, 4072
2, 59( A / mm2 )
Kết cấu dây dẫn sơ cấp
12.Tính sơ bộ số vòng dây trên một lớp của cuộn sơ cấp:
W11
Trong đó
= h 2.hg .k d1
10 2.0, 2 .0, 95 79(vong)
c
0,116
kc=0,95 là hệ số ép chặt
h - chiều cao trụ
hg - khoảng cách từ gông đến cuộn dây sơ cấp
chọn sơ bộ khoảng cách cách điện gông là 0,2 cm 13.Tính sơ bộ số lớp dây ở cuộn sơ cấp:






