Hãy sử dụng quy trình tương tự cho bên trái.

- Tháo cụm thông gió dưới bảng taplô bên trái
Dùng một tô vít có đầu bọc băng dính nhả khớp và tháo tấm thông gió bên trái phía trên vách ngăn

- Tháo cụm thông gió dưới bảng taplô bên trái Hãy sử dụng quy trình tương tự cho bên trái
- Tháo tấm thông hơi trên vách ngăn
+ Nhả khớp cài
+ Tháo tấm thông hơi trên vách ngăn

- Tháo ống dẫn nước.

Nhả khớp và tháo vòi phun nước trước.
Chú ý: Không nên dùng lại vòi phun nước rửa kính.
- Điều chỉnh vòi phun nước

Chọn vòi phun nước trong bảng sau để làm cho nước rửa kính phun đúng vào vùng tiêu chuẩn
Số nhận dạng | Góc phun nước rửa kính | |
85381-52250 | 12 | 0° |
85381-52280 | 13 | + 1° |
85381-52290 | 11 | - 1° |
85381-52300 | 14 | + 2° |
85381-52310 | 10 | - 2° |
Có thể bạn quan tâm!
-
Thực hành điện thân xe - 11 -
Trình Tự Tháo Lắp, Kiểm Tra Và Sửa Chữa -
Thực hành điện thân xe - 13 -
Trình Tự Tháo, Lắp, Kiểm Tra Và Bảo Dưỡng, Sửa Chữa -
Thực hành điện thân xe - 16 -
Trình Tự Tháo, Lắp, Kiểm Tra Và Sửa Chữa
Xem toàn bộ 177 trang tài liệu này.

- Lắp tấm thông hơi trên vách ngăn
- Nối ống rửa kính.
- Cài khớp giữ ống nước

- Lắp cụm tấm thông gió bên trên vách ngăn

- Lắp cụm thông gió dưới bảng táp lô bên trá.

- Lắp cần gạt và lưỡi gạt nước trước trái
- Gạt bỏ bất kỳ hạt kim loại khỏi phần có răng của tay gạt nước bằng bàn chải hay dụng cụ tương đương (khi lắp lại).
- Làm sạch rãnh khía của chốt quay tay gạt nước bằng bàn chải sắt.
- Cho mô tơ gạt nước làm việc và dừng môtơ tại vị trí ngừng tự động.

- Gióng thẳng các đầu lưỡi gạt với dấu trên kính chắn gió, như trong hình vẽ.
- Xiết chặt đai ốc của lưỡi gạt nước phía trước. Mômen: 26 N*m
- Lắp cần gạt và lưỡi gạt nước trước phải

- Lắp nắp che đầu tay gạt nước phía trước
5. Câu hỏi tự học
1. Vẽ sơ đồ mạch điện và trình bày nguyên lý làm việc của hệ thống gạt nước và rửa kính trên xe Honda Arccord 1997
2. Trình bày cấu tạo và nguyên lý làm việc hệ thống gạt nước và rửa kính có trang bị cảm biến nước mưa
3. Vẽ tách mạch điện hệ thống gạt nước và rửa kính trên xe Toyota Altis 2013
BÀI 6 BẢO DƯỠNG, SỬA CHỮA HỆ THỐNG NÂNG HẠ KÍNH ĐIỆN
I. MỤC TIÊU THỰC HIỆN
-Trình bày được các triệu chứng thường gặp và khu vực nghi ngờ có hư hỏng.
- Nhận dạng được các bộ phận trong hệ thống
- Đấu nối được mạch điện của hệ thống đảm bảo yêu cầu kỹ thuật
- Tháo, lắp, kiểm tra và bảo dưỡng hệ thống đảm bảo yêu cầu kỹ thuật
- Đảm bảo an toàn trong lao động và vệ sinh công nghiệp
II. NỘI DUNG BÀI HỌC
1. Mô tả chung
Hệ thống nâng hạ kính cửa sổ trên xe ô tô có nhiệm vụ đóng mở các cửa kính của ô tô theo mục đích sử dụng của lái xe và hành khách Việc đóng mở có thể thực hiện bằng tay quay cơ khí hoặc bằng mô tơ điện. Trong bài này chỉ đề cập đến hệ thống nâng hạ kính cửa sổ sử dụng mô tơ điện và được gọi là nâng hạ cửa sổ điện (CSĐ). Hệ thống bao gồm :
1. Bộ nâng hạ CSĐ (còn được gọi là compa nâng kính)
2. Các mô tơ nâng hạ kính
3. Công tắc chính CSĐ
4. Công tắc phụ CSĐ
5. Khoá điện
6. Công tắc cửa (phía người lái).
Vị trí của các bộ phận được mô tả trên hình 6.1

Hình 6.1. Vị trí các bộ phận trong hệ thống nâng hạ cửa sổ điện 1,3,7,9.Mô tơ nâng hạ kính; 2.Cụm công tắc điều khiển chính; 5,10. Công tắc đèn cửa; 4, 6, 8. Công tắc điều khiển phụ
Chức năng của mỗi một bộ phận trong hệ thống được mô tả theo bảng 6.1
Mô tả | |
Cụm công tắc chính | Được đặt bên cạnh người lái có khả năng điều khiển |
(Chỉ có bên người lái) | đóng mở tất cả các CSĐ trên xe Khi công tắc khóa cửa sổ đặt ở vị trí khóa, CSĐ chỉ có thể đóng mở bằng công tắc chính |
Cụm công tắc phụ | Được đặt bên cạch tất cả các cửa còn lại, nhiệm vụ là điều khiển hoạt động của từng CSĐ của cửa tương ứng với nó. |
Mô tơ nâng hạ kính phụ | Nhận các tín hiệu công tắc và chuyển các tín hiểu vào kích hoạt môtơ để thay đổi vị trí của CSĐ |
Mô tơ nâng hạ kính chính | Ngoài chức năng nâng hạ CSĐ bên lái, trong mô tơ còn sử dụng 2 IC để phát hiện vị trí của kính và phát hiện kẹt kính |
Khóa điện | Khoá điện truyền các tín hiệu vị trí ON, ACC hoặc LOCK tới công tắc chính CSĐ để điều khiển chức năng đóng cửa sổ khi tắt khoá điện. |
Công tắc cửa xe | Công tắc cửa xe truyền các tín hiệu đóng hoặc mở cửa xe của người lái (mở cửa: ON, đóng cửa OFF) tới công tắc chính CSĐ để điều khiển chức năng khóa cửa sổ khi tắt khoá điện. |
Bảng 6.1. Chức năng của các bộ phận trong hệ thống nâng hạ cửa sổ điện
Vị trí của các công tắc được mô tả trong hình 6.2


Hình 6.2. Vị trí của các công tắc trong cụm công tắc chính
1. Công tắc điều khiển gương chiếu hậu ; 2. Công tắc khóa cửa ;
3. Các công tắc nâng hạ CSĐ hành khách trong công tắc chính;
4. Công tắc nâng hạ CSĐ bên lái 5. Công tắc khóa nâng hạ CSĐ;
6. Công tắc nâng hạ CSĐ bên hành khách
Như vậy trong cụm công tắc bên người lái là bao gồm ba loại công tắc :
- Công tắc điều khiển gương, công tắc khóa cửa
- Công tắc khóa CSĐ và nâng hạ CSĐ. Công tắc điều khiển cửa có 4 công tắc để điều khiển CSĐ tại 4 vị trí trong xe
Chức năng hệ thống điều khiển CSĐ được mô tả trong bảng 6.2
Chức năng | Mô tả |
Chức năng nâng-hạ CSĐ không hoàn toàn |
Hình 6.3. Các vị trí điều khiển của công tắc Khi công tắc điều khiển CSĐ bị kéo lên hoặc đẩy xuống giữa chừng (vị trí 2 và 3) thì cửa sổ sẽ mở hoặc đóng cho đến khi thả công tắc ra. |
Chức năng đóng-mở CSĐ hoàn toàn (ví trí 1,4) | Chức năng này cho phép cửa sổ của tất cả các CSĐ hay đóng hoàn toàn bằng cách ấn hay kéo công tắc chính điều khiển CSĐ (chỉ một lần ấn) |
Chức năng chống kẹt | Chức năng khi tự động ngừng cửa sổ và hạ xuống nếu có vật bị kẹt trong cửa sổ điện Chức năng chống kẹt làm việc với thao tác AUTO UP và thậm chí thao tác lên không tự động của cửa sổ phía lái xe |
Chức năng điều khiển từ xa | Chức năng này cho phép công tắc chính CSĐ điều khiển thao tác lên xuống bằng tay hay tự động của cửa sổ hành khách trước và các cửa sổ phía sau. |
Chức năng hoạt động không chìa khoá | Chức năng này cho phép hoạt động CSĐ trong khoảng 43 giây sau khi khóa điện được bật (ACC) hay tắt, nếu một trong các cửa trước không mở. |
Chức năng khoá cửa sổ | Khi ấn công tắc này, tất cả các CSĐ trừ CSĐ bên lái đều bị khóa, các công tắc điều khiển tại các vị trí của CSĐ đều không thể điều khiển được. Các CSĐ chỉ có thể điều khiển được khi ấn thêm công tắc khóa CSĐ một lần nữa |
Chức năng chẩn đoán | Chức năng khi công tắc điều khiển CSĐ phát hiện hư hỏng sẽ thực hiện chẩn đoán. Đèn báo hư hỏng CSĐ nháy để báo cho lái xe biết tình trạng hư hỏng |
Chức năng dự phòng | Nếu cảm biến xung (Hall IC) trong môtơ nâng hạ CSĐ hỏng, chức năng AUTO UP và DOWN của CSĐ sẽ bị vô hiệu hóa, những chức năng điều khiển từ xa được kích hoạt |
Bảng 6.2. Chức năng của hệ thống nâng hạ của sổ điện
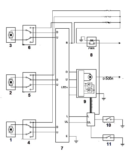
2. Sơ đồ mạch điện
2.1. Loại điều khiển bằng công tắc
K
Hình 6.4. Sơ đồ nguyên lý mạch điện hệ thống điều khiển CSĐ bằng công tắc
1. Ắc qui; 2. Khóa điện; 3. Rơ le; 4. Công tắc điều khiển chính;
5. Công tắc điều khiển phụ; 6. Các mô tơ nâng hạ kính
Nguyên lý hoạt động :
Trong hình 6.4, công tắc hành khách bên cạnh lái xe (S‟2) điều khiển được sự đóng mở của hai cửa hành khách phía sau nhưng không thể điều khiển được cửa của bên người lái.
- Khi bật khóa điện, điện dương ắc qui sẽ được cấp đến chân (4) của rơ le số 3 cấp đến cho chân (2) trong cụm công tắc 4 và qua công tắc khóa cửa sổ điện K (công tắc này có nhiệm vụ cấp điện dương ắc qui cho toàn bộ các công tắc phụ ở từng vị trí cửa sổ điện, khi người lái xe để công tắc này ở trạng thái khóa tức là không có điện dương cấp đến các công tắc phụ thì sẽ không thể điều khiển được cửa hành khách, chỉ khi nào công tắc này được bật thì hành khách mớ có thể mở cửa tại vị trí của mình).
Trên hình 6.4, các tiếp điểm (2) và (3‟) đang có điện dương. Khi lái xe ấn công tắc nâng cửa kính, tiếp điểm (1) sẽ tiếp xúc với tiếp điểm (2) và sẽ có dòng điện đi từ (+)AQ-
>(2)->(1)->mô tơ->(2‟)->3->âm ắc quy, mô tơ sẽ quay để nâng kính
Khi lái xe ấn công tắc hạ cửa kính, lúc này trong mạch có dòng điện như sau : (+)AQ-
>3‟->2‟->1->âm ắc qui, mô tơ sẽ quay để hạ kính.
2.2. Loại điều khiển bằng IC

Hình 6.5. Sơ đồ nguyên lý mạch điện hệ thống điều khiển CSĐ bằng IC 1,2,3. Mô tơ nâng hạ kính hành khách; 4,5,6. Công tắc nâng hạ kính hành khách;
7. Công tắc nâng hạ kính bên lái; 8. Rơ le;
9. Mô tơ nâng hạ kính bên lái; 10,11. Công tắc cửa.
3. Triệu chứng và khu vực nghi ngờ
Khu vực nghi ngờ | |||||||
Công tắc chính không thể điều khiển được các cửa nhưng các công tắc phụ vẫn có thể điều khiển được | - Cụm công tắc chính điều khiển CSĐ bị hư hỏng - Dây điện hay giắc nối bị hư hỏng | ||||||
Công tắc chính không điều khiển được cửa sổ người lái | - Cầu chì D DOOR bị hư hỏng - Cụm môtơ nâng hạ CSĐ trước trái bị hư hỏng - Cụm công tắc chính bị hư hỏng - Dây điện hoặc giắc nối bị hư hỏng | ||||||
Cửa sổ hành khách cạnh bên lái không điều khiển được bằng công tắc phụ | - Cụm phải | công | tắc | điều | khiển | CSĐ | trước |
- Cụm môtơ nâng hạ CSĐ trước phải - Dây điện hay giắc nối | |
Cửa sổ hành khách sau không điều khiển được bằng công tắc phụ | - Cầu chì RL DOOR, Cầu chì RR DOOR bị hư hỏng - Cụm công tắc điều khiển bị hư hỏng - Cụm môtơ nâng hạ bị hư hỏng - Dây điện hay giắc nối |
Chức năng Tự động lên / xuống của CSĐ phía lái xe không hoạt động bằng công tắc chính cửa sổ điện | - Cụm công tắc chính điều khiển cửa sổ điện - Cụm môtơ nâng hạ CSĐ trước trái - Dây điện hay giắc nối |
Tất Cả Các CSĐ Không Hoạt Động | - ECU điều khiển nâng hạ cửa sổ bị hư hỏng - Cum công tắc chính bị hư hỏng - Dây điện hoặc giắc nối bị hư hỏng |
Chức năng hoạt động không cần chìa khóa tự động làm việc | - Công tắc đèn cửa trước bị hư hỏng - ECU điều khiển nâng hạ của sổ bị hư hỏng - Dây điện hay giắc nối |
CSĐ không đóng được hoàn toàn (chức năng chống kẹt hoạt động) | - ECU điều khiển nâng hạ kính bị hư hỏng - Ray dẫn hướng kính bị hư hỏng - Cụm môtơ nâng hạ cửa sổ bên lái bị hư hỏng |







