
4.6.3. Trình tự lắp



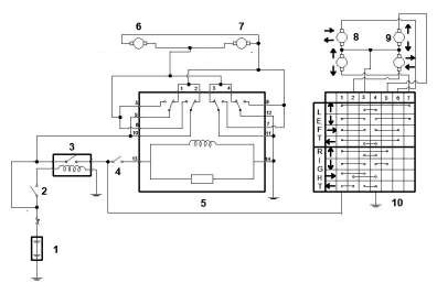
Cực âm ắc quy (-) → Cực 1 | ngược chiều kim đồng hồ |
Có thể bạn quan tâm!
-
Thực hành điện thân xe - 14 -
Trình Tự Tháo, Lắp, Kiểm Tra Và Bảo Dưỡng, Sửa Chữa -
Thực hành điện thân xe - 16 -
Thực hành điện thân xe - 18 -
Trình Tự Tháo, Lắp, Kiểm Tra Và Sửa Chữa -
Thực hành điện thân xe - 20
Xem toàn bộ 177 trang tài liệu này.
Nếu kết quả không như tiêu chuẩn, thay cụm môtơ nâng hạ cửa sổ điện.
2. Kiểm tra mô tơ nâng hạ sau phải
Cấp điện áp ắc quy vào bộ điều khiển CSĐ và kiểm tra hoat động của môtơ nâng hạ
Tiêu chuẩn
Tiêu chuẩn | |
Cực dương ắc quy (+) → Cực 2 Cực âm ắc quy (-) → Cực 1 | Môtơ quay theo chiều kim đồng hồ |
Cực dương ắc quy (+) → Cực 1 Cực âm ắc quy (-) → Cực 2 | Môtơ quay ngược chiều kim đồng hồ |
Nếu kết quả không như tiêu chuẩn, thay cụm môtơ nâng hạ cửa sổ điện
- Lắp cụm mô tơ nâng hạ của sổ điện phía sau
- Tra mỡ MP vào các vùng trượt và quay của môtơ nâng hạ.
Dùng tô vít đầu hoa khế T25, lắp cụm môtơ nâng hạ CSĐ bằng 3 vít.
Mômen: 5.4 N*m
- Lắp cụm nâng hạ kính cửa sau
Tra mỡ MP vào các phần trượt va quay của bộ nâng hạ kính cửa sau.
Chú ý: Không được tra mỡ lên lò xo bộ nâng hạ kính cửa.
- Xiết tạm bu lông của bộ nâng hạ kính cửa sau.
- Lắp bộ nâng hạ kính cửa sau vào trong tấm cửa xe. Dùng bu lông A để treo bộ nâng hạ kính cửa sau lên tấm cửa xe.
Chú ý: Không được đánh rơi bộ nâng hạ kính.
- Lắp bộ nâng hạ kính cửa sau bằng 3 bulông, sau đó xiết chặt bu lông A.Mômen: 8.0 N*m
- Lắp giắc nối.
3. Lắp cụm kính cửa sau

Lắp kính cửa sau lên bộ nâng hạ kính cửa sau.

- Lắp thanh ngăn kính cửa sau bằng 2 bulông và vít.
Mômen: 6.2 N*m

- Lắp ray trượt kính cửa sau
-Lắp nẹp dọc cửa sau

7. Lắp gioăng của sau
Cài tất cả các khớp và lắp gioăng cửa sau

8. Lắp cụm hãm cửa sau
- Tra mỡ vào các vùng trượt của thanh giằng cửa. Lắp cụm hãm cửa sau lên tấm cửa bằng 2 bulông.Mômen: 5.5 N*m
- Bôi keo chuyên dùng vào các ren của bu lông.
- Lắp bộ hãm cửa sau lên tấm thân xe bằng bulông.
Mômen: 30 N*m
9. Lắp nắp lỗ sửa chữa cửa sau
- Dán băng dính butin lên tấm cửa, sau đó lắp nắp lỗ sửa chữa cửa sau như trong hình vẽ.

Không được để bị nhăn hoặc gấp sau khi che lỗ sửa chữa.
Sau khi gắn nắp lỗ sửa chữa, kiểm tra chất lượng của phần làm kín.
10. Lắp giá bắt ốp cửa sau

Dùng Tô vít hoặc T10 lắp 2 vít của giá ốp cửa sau. Chú ý : Thao tác cẩn thận tránh va chạm với các bộ phận xung quanh khu vực làm việc

11. Lắp tấm ốp cửa sau
- Lắp cáp điều khiển từ xa khoá cửa sau và cáp hãm bên trong cửa sau.

- Cài khớp 7 kẹp và lắp tấm ốp trang trí cửa sau.

- Xiết chặt vít.

12. Lắp tấm đỡ tựa tay sau bên trên cửa sau.
- Lắp giắc nối.
Càicác khớp và kẹp khớp và rồi lắp tấm ốp trên đế tựa tay cửa sau.
- Xiết chặt vít.

13. Nối cáp âm ắc qui Mômen: 5.4 N*m
Chú ý : Tuyệt đối không được đấu nhầm đầu cực của âm và dương ắc quy
5. Câu hỏi tự học
1. Vẽ sơ đồ đấu nối của hệ thống nâng hạ kính trên xe Toyota Corrola 1992
2. Lập trình tự kiểm tra hệ thống nâng hạ kính trên xe Toyota Corrola 1992
3. Trình bày chức năng của các bộ phận và hệ thống nâng hạ kính trên xe Toyota Altis
2013
BÀI 7 : BẢO DƯỠNG, SỬA CHỮA HỆ THỐNG GƯƠNG ĐIỆN CHIẾU HẬU
I. MỤC TIÊU THỰC HIỆN
-Trình bày được các triệu chứng thường gặp và khu vực nghi ngờ có sự hư hỏng.
- Nhận dạng được các bộ phận trong hệ thống
- Đấu nối được mạch điện hệ thống đảm bảo yêu cầu kỹ thuật
- Tháo, lắp, kiểm tra và bảo dưỡng hệ thống đảm bảo yêu cầu kỹ thuật
- Đảm bảo an toàn trong lao động và vệ sinh công nghiệp
II. NỘI DUNG BÀI HỌC
1. Mô tả chung
Gương chiếu hậu được lắp ở hai bên thân xe và phần trên cùng của kính chắn gió. Nhiệm vụ gương chiếu hậu là giúp người lái xe quan sát phía sau đảm bảo an toàn khi điều khiển phương tiện tham gia giao thông.
Gương chiếu hậu thường có hai loại
- Gương chiếu hậu lắp trên kính chắn gió (gương chiếu hậu trong)
Loại này có thể giúp lái xe quan sát trong khoang xe phía sau và giúp lái xe điều khiển xe được tốt hơn khi thực hiện lùi xe tránh va vào vật cản phía sau khó quan sát.
- Gương chiếu hậu hai bên thân xe (gương chiếu hậu ngoài)
Loại gương này giúp lái xe quan sát hai bên hông xe khi xe di chuyển trên đường. Do gương chiếu hậu lắp trên kính chắn gió thường xuyên bị mất tác dụng bới người ngồi sau hay khi xe chở hàng hóa nên gương chiếu hậu hai bên thân xe có vai trò vô cùng quan trọng đối với sự an toàn của xe khi tham gia giao thông,

Hình 7.1 Vị trí lắp đặt các bộ phận của hệ thống điều khiển gương 1,2. Gương chiếu hậu; 3. Công tắc chọn gương;
4. Công tắc điều khiển gương; 5. Hộp cầu chì
Gương chiếu hậu có thể được điều khiển bằng tay hoặc bằng điện
- Gương chiếu hậu điều khiển bằng tay: hiện nay gương chiếu hậu điều khiển bằng tay
chỉ được sử dụng một số xe đời cũ
- Gương chiếu hậu điều khiển điện:
Trước kia, để điều chỉnh góc chiếu và gập gương lại khi đỗ xe, người lái đều phải thao tác bằng tay rất bất tiện. Gương chiếu hậu điều khiển điện ra đời đã khắc phục nhược điểm đó. Lái xe chỉ việc ngồi trong xe, điều khiển góc chiếu của gương và gập gương thông qua công tắc điều khiển để điều khiển gương theo nhiều hướng khác nhau. Việc điều khiển gương chiếu hậu bằng điện chủ yếu là cho gương chiếu hậu ngoài xe, còn gương chiếu hậu trong xe hầu hết vẫn điều khiển góc quan sát bằng tay. Trong tập bài giảng này nhóm tác giả chỉ chú trọng đề cập đến hệ thống điều khiển gương chiếu hậu bên ngoài xe điều khiển điện.
Hệ thống bao gồm các bộ phận sau :
- Mô tơ điều khiển hướng chiếu của gương
- Mô tơ gập gương
- Cụm công tắc điều khiển bao gồm các công tắc sau: công tắc chọn gương trái hay phải, công tắc điều khiển hướng chiếu của gương và công tắc gập gương
2. Sơ đồ mạch điện
Hình 7.2 Công tắc điều khiển gương chiếu hậu
1. Công tắc gập gương ;2. Công tắc chọn gương;
3. Công tắc điều khiển hướng chiếu của gương
2.1. Loại có sử dụng rơ le

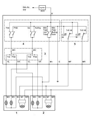
Hình 7.3 Mạch điều khiển gương chiếu hậu có rơ le
Ắc quy; 2. Khóa điện; 3. Rơ le, 4. Công tắc phụ; 5. Rơ le; 6,7. Mô tơ gập gương; 8,9. Mô tơ điều khiển xoay lòng gương; 10. Công tắc điều khiển
2.2. Loại công tắc đơn thuần

Hình 7.4 Sơ đồ đấu nối mạch điện điều khiển gương
1. Mô tơ gương trái; 2. Mô tơ gương phải; 3. Công tắc chọn gương;
4. Công tắc điều khiển hướng chiếu của gương; 5. Công tắc gập gương
Mô tơ điều khiển gương điện là loại động cơ điện 1 chiều có Stato là nam châm vĩnh cửu. Việc thay đổi chiều dòng điện vào mô tơ sẽ làm mô tơ đảo chiều quay. Các công tắc số 3,4,5 trên hình 7.2 sẽ thực hiện nhiệm vụ đảo chiều dòng điện cho các mô tơ. Trình tự thực hiện được bắt đầu như sau:
- Chọn gương cần điều chỉnh thông qua công tắc chọn gương
- Chọn hướng chiếu của gương.
- Chọn công tắc gập gương khi xe đỗ
3. Triệu chứng và khu vực nghi ngờ
Khu vực nghi ngờ | |
Gương không làm việc | - Cầu chì ACC - Công tắc điều khiển gương - Mô tơ điều khiển gương - Dây dẫn |
Gương làm việc không bình thường | - Công tắc điều khiển gương hỏng - Mô tơ điều khiển gương hỏng - Dây dẫn - Các khớp xoay gương |
4. Trình tự tháo, lắp, kiểm tra và sửa chữa
4.1. Cụm gương chiếu hậu bên ngoài

4.1.1.Trình tự tháo
1. Vỏ gương; 2. Gương và mặt gương

1. Tháo cụm gương chiếu hậu bên ngoài bên trái
- Tháo giắc điện
- Dùng T10 nới ba đai ốc tháo gương chiếu hậu bên ngoài
Chú ý: Cẩn thận không rơi gương chiếu hậu


4.1.2. Trình tự kiểm tra
2. Tháo mặt gương
- Dán băng dính bảo vệ vào mép dưới gương
- Ấn vào phần trên của mặt gương để nghiêng gương
- Dùng dao tháo gioăng, nhả khớp 2 khớp dẫn hướng và 2 khớp cố định
- Bóc băng dính bảo vệ
3. Tháo nắp sau của gương
- Nhả khớp 7 vấu lắp ghép giữa nắp sau gương và giá của mô tơ bằng cách ấn vào mép trên của nắp gương về phía trước để nghiêng gương, sau đó nhả khớp vấu ở mép dưới để tháo nắp che sau của gương
1.Kiểm tra mô tơ xoay mặt gương
- Nối dây (+) ắc quy vào cực 9 (MV) và dây âm ắc quy vào cực 8 (M+). Mặt kính phải quay lên trên






