
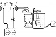
1. Ắc qui; 2. Khóa điện; 3. Đồng hồ báo mức nhiên liệu; 4. Cảm biến
mức nhiên liệu



- Kiểm tra sự làm việc của đồng hồ hiển thị mức nhiên liệu
+ Tháo giắc kết nối của cảm biến mức nhiên liệu. Bật khóa điện 0N và kiểm tra rằng kim đồng hồ ở vị trí EMPTY
+ Lắp một bóng đèn 3,4W giữa cực 1 và (-) ắc quy. Chắc chắn rằng đèn sáng và đồng hồ làm việc Chú ý: Bởi vì có dầu Silicon trong đồng hồ, nên phải mất khoảng 90s để kim ở trạng thái cân bằng
Nếu đồng hồ không làm việc, tháo và kiểm tra đồng hồ
- Đo điện trở của đồng hồ A-B: xấp sỉ 102Ω
A-C: xấp sỉ 101Ω B-C: xấp xỉ 203 Ω
Nếu mỗi giá trị điện trở không như trên thì thay thế đồng hồ
- Đo giá trị điện trở của cảm biến mức nhiên liệu
+ Chắc chắn rằng điện trở thay đổi khi phao xăng di chuyển
- Đo giá trị điện trở giữa cực 1 và vỏ cảm biến
Điện trở | ||
F | 64,7-70,7 | 0,9-5,1 Ω |
1/2 | 153 | 29,7-37,3 Ω |
E | 205,5-211,5 | 100,3-117,7 Ω |
Có thể bạn quan tâm!
-
Thực hành điện thân xe - 8 -
Thực hành điện thân xe - 9 -
Thực hành điện thân xe - 10 -
Trình Tự Tháo Lắp, Kiểm Tra Và Sửa Chữa -
Thực hành điện thân xe - 13 -
Thực hành điện thân xe - 14
Xem toàn bộ 177 trang tài liệu này.
Nếu giá trị điện trở không như bảng trên, thay thế cảm biến
- Kiểm tra đèn cảnh báo hết nhiên liệu
+ Tháo giắc của cảm biến báo mức nhiên liệu. Tiếp xúc cực 1 vào vỏ cảm biến
+ Bật khóa điện On, chắc chắn đèn phải sáng, nếu không tháo vào kiểm tra bóng đèn báo

2. Kiểm tra công tắc báo mức nhiên liệu
- Cấp điện áp ắc quy giữa cực 2 và cực 3 qua bóng đèn 3,4 W. Chắc chắn rằng đèn phải sáng

- Cho công tắc vào xăng hoặc nước. Chắc chắn rằng đèn tắt.
Nếu không sáng thay thế cảm biến
2.2. Mạch báo nhiệt độ nước
2.2.1. Sơ đồ mạch điện
Cảm biến nhiệt độ nước thường được đặt ở trên thân động cơ, trên đồng hồ báo nhiệt độ nước được chia làm hai dải nhiệt độ, dải nhiệt màu xanh tức là hệ thống làm mát bình thường, còn dải màu đỏ là báo hiệu nhiệt độ động cơ đang ở trạng thái quá nóng

Hình 4.4 Sơ đồ mạch báo nhiệt độ nước
1. Cảm biến nhiệt độ nước; 2. Đồng hồ báo nhiệt độ nước
2.2.2. Triệu chứng và khu vực nghi ngờ
Khu vực nghi ngờ | |
Đồng hồ không báo nhiệt độ nước | - Đồng hồ hỏng - Dây dẫn bị đứt - Cảm biến nhiệt độ nước hỏng |
Đồng hồ báo nhiệt độ nước sai | - Đồng hồ bị hỏng - Cảm biến nhiệt độ hỏng |
2.2.3. Trình tự tháo lắp, kiểm tra và sửa chữa

1.Kiểm tra sự làm việc của đồng hồ hiển thị nhiệt độ nước
- Tháo giắc kết nối của cảm nhiệt độ nước.
Bật khóa điện 0N và kiểm tra rằng đồng hồ hiển thị nhiệt độ nước
1. Khóa điện; 2. Đồng hồ báo nhiệt độ nước,
3. Cảm biến nhiệt độ nước

1. Khóa điện; 2. Đồng hồ báo nhiệt độ nước,
3. Đèn thử

2.3. Mạch báo áp suất dầu bôi trơn
- Lắp một bóng đèn 3,4W giữa cực của đồng hồ và (-) ắc quy.
- Bật khóa điện ở nấc ON, chắc chắn rằng đèn sáng và kim đồng hồ chỉ ở vị trí HOT
Nếu không đúng theo tiêu chuẩn, đo lại giá trị điện trở của đồng hồ
2. Đo điện trở của đồng hồ. Ví dụ
Giá trị điện trở (Ω) | |
A-B | Xấp xỉ 54 |
A-C | Xấp xỉ 147,1 |
B-C | Xấp xỉ 201,1 |
Chú ý:
Khi kết nối đầu kiểm tra thì dòng điện của ôm kế có thể làm xoay kim đồng hồ
Nếu điện trở không đúng như bảng trên, thay thế đồng hồ
Mạnh báo áp suất dầu bôi trơn có thể được hiển thị bằng đồng hồ để biết chính xác áp suất dầu bôi trơn trong động cơ hoặc đèn báo dầu (hầu hết động cơ này nay đều dùng phương pháp này).
Khi động cơ chưa làm việc đèn báo dầu phải sáng, khi động cơ đèn báo dầu phải tắt, nếu đèn báo dầu vẫn sáng phải ngừng động cơ làm việc ngay lập tức để kiểm tra tình trạng kỹ thuật của động cơ.
2.3.1. Sơ đồ mạch điện

Hình 4.5 Sơ đồ mạch cảnh báo áp suất dầu
1. Khóa điện; 2. Đèn báo dầu;
3. Cảm biến áp suất dầu
2.3.2. Triệu chứng và khu vực nghi ngờ
Khu vực nghi ngờ | |
Đèn báo dầu luôn sáng khi bật khóa On và động cơ hoạt động | - Đèn bị chạm mát - Cảm biến báo dầu hư hỏng - Hệ thống bôi trơn có sự cố |
Đèn báo dầu luôn tắt khi bật khóa điện On | - Dây dẫn bị đứt - Cảm biến bị hỏng |
2.3.3. Trình tự tháo lắp, kiểm tra và sửa chữa

1. Kiểm tra đèn báo dầu
- Tháo giắc kết nối của cảm biến báo dầu
- Kết nối một bóng đèn với công tắc như hình bên
- Bật khóa điện On, chắc chắn rằng đèn sáng. Nếu đèn không sáng thay thế bóng đèn
2. Kiểm tra cảm biến

- Tháo giắc kết nối
- Dùng ôm kế đo công tắc
+ Ở trạng thái tự do, điện trở phải >10 Ω
+ Khi tác dụng một lực vào cảm biến, điện trở < 1 Ω sự Nếu hoạt động không như trên, thay thế cảm biến
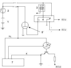
2.4. Mạch báo tốc độ động cơ và tốc độ xe
2.4.1. Sơ đồ mạch điện

Hình 4.5. Sơ đồ mạch điện hiển thị tốc độ động cơ và xe của động cơ xăng
1. Ắc-qui; 2. Khóa điện; 3. Bô bin; 4. IC đánh lửa; 5. Đồng hồ tốc độ động cơ;
6. Đồng hồ tốc độ xe; 7. Cảm biến tốc độ xe
Tín hiệu gửi về để hiển thị tốc độ động cơ đối với động cơ đối với động cơ xăng là tín hiệu của IC đánh lửa (cực EXT) và của động cơ Diesel sử dụng bơm cao áp VE là cảm biến
tốc độ động cơ trên bơm cao áp. Với các xe đời cũ, tín hiệu tốc độ động cơ được lấy từ bô bin đánh lửa và có thiết bị riêng để hiển thị tốc độ của động cơ. Ngày nay tín hiệu đánh lửa không đưa trực tiếp lên đồng hồ mà được ECU thu nhận và ECU sẽ gửi tín hiệu này tới đồng hồ tốc độ động cơ thông qua mạng CAN.
Cảm biến báo tốc độ xe có hai loại là loại cơ và loại điện. Loại cơ thì dùng cáp xoắn lấy từ hộp số. Loại điện thường dùng cảm biến Hall đặt ở hộp số hoặc cầu xe.
Đối với xe không có ABS, tín hiệu báo tốc độ xe gửi lên đồng hồ được lấy ở cảm biến tốc độ xe.
Đối với xe có ABS, tín hiệu báo tốc độ xe được lấy từ bộ chấp hành phanh qua hệ thống thông tin CAN. Đối với loại này phải sử dụng máy chẩn đoán mới có thể kiểm tra được
2.4.2. Triệu chứng và khu vực nghi ngờ
Khu vực nghi ngờ | |
- Đồng hồ tốc độ động cơ không báo | - Mất nguồn dương hoặc âm cho đồng hồ - Mất tín hiệu tốc độ động cơ cho đồng hồ |
- Đồng hồ tốc độ động cơ báo sai | - Đồng hồ bị hư hỏng |
- Đồng hồ tốc độ xe không báo | - Mất nguồn dương hoặc âm cho đồng hồ - Mất tín hiệu tốc độ động cơ cho đồng hồ - Cáp xoắn bị đứt |
- Đồng hồ tốc độ xe báo sai | - Đồng hồ bị hư hỏng - Cảm biến, dây dẫn |
2.4.3. Trình tự tháo lắp, kiểm tra và sửa chữa
Trong phần này trình bày phương pháp tháo lắp và kiểm tra cảm biến tốc độ trên xe có trang bị hộp số tự động của Toyota Vios
1. Trình tự tháo

-Tháo ắc qui
-Tháo kẹp dây điện kết nối cảm biến
-Tháo giá ắc qui

-Tháo cảm biến tốc độ
+ Tháp giắc cảm biến tốc độ NT.
+ Tháo bulông và cảm biến tốc độ NT.

2. Trình tự kiểm tra

Giắc cảm biến tốc độ xe
3. Trình tự lắp

+Tháo gioăng chữ O ra khỏi cảm biến
Dùng ôm kế đo điện trở của cảm biến
Điều kiện | Tiêu chuẩn | |
1 - 2 | 20°C (68°F) | 560 đến 680 kΩ |
Nếu kết quả không như tiêu chuẩn, hãy thay thế cảm biến.
- Tra dầu số tự động vào gioăng O mới, và lắp vào cảm biến
-Lắp cảm biến tốc độ. Mô men: 5.4 N*m
- Lắp giắc cảm biến
-Lắp giá ắc qui, kẹp dây và ắc qui
- Kiểm tra sự rò rỉ của dầu

2.5. Đồng hồ tích hợp
2.5.1. Sơ đồ mạch điện
Đồng hồ hiển thị thông thường lấy thông tin trực tiếp từ các cảm biến (tín hiệu điện áp). Ngày nay đối với các xe có sử dụng đường truyền thông tin CAN, các cảm biến sẽ gửi tín hiệu lên ECU và ECU sẽ giao tiếp với đồng hồ tích hợp để hiển thị thông tin cần thiết. Đối với loại đồng hồ này phải sử dụng máy chẩn đoán để kiểm tra tình trạng kỹ thuật của hệ thống thông tin.
Các tín hiệu được mạng CAN sử dụng là :
TACH của tốc độ động cơ, THWO của cảm biến nhiệt độ nước, SPD của cảm biến tốc độ xe…..

Hình 4.6 Sơ đồ mạch điện bên trong của đồng hồ tích hợp không có mạng CAN
2.5.2. Triệu chứng và khu vực nghi ngờ
Khu vực nghi ngờ | |
- Các bóng đèn báo không sáng khi bật khóa điện | - Nguồn điện - Bóng đèn - Dây dẫn |
- Bóng đèn soi sáng đồng hồ không sáng | - Bóng đèn - Vị trí tiếp xúc của các giắc cắm |
- Các tín hiệu thông tin bị mất | - Cảm biến - Dây dẫn - Chi tiết hiển thị |
Bảng trên chỉ nêu ra một số trường hợp điển hình về triệu chứng của đồng hồ hiển thị thông tin của ô tô. Nếu một trong các thông tin trên bảng đồng hồ không hiển thị thì thông thường có 2 nguyên nhân chính là mạch nguồn và mạch cảm biến. Trình tự làm như sau :
- Đọc bản vẽ xác định xem có mạch nào sử dụng chung nguồn với mạch đang bị hư hỏng. Nếu mạch đó còn hoạt động có thể suy ra bóng đèn của mạch đang kiểm tra bị hư hỏng, còn các mạch chung nguồn không hoạt động thì nguyên nhân nhiều khả năng là mất nguồn âm hoặc dương cho các mạch dùng chung đó. Nếu mạch nguồn là tốt thì hư hỏng
trong mạch sẽ là mạch tín hiệu.
2.5.3. Trình tự tháo lắp, kiểm tra và thay thế
1. Trình tự tháo
- Tháo cáp âm ắc quy

- Tháo tấm ốp trang trí bảng táp lô phía dưới Nhả vấu và kẹp, sau đó tháo tấm ốp phía dưới ở giữa bảng táp lô.

- Tháo tấm ốp ngoài bảng táp lô đầu bên trái Nhả khớp 6 vấu và 3 kẹp, và sau đó tháo tấm ốp bảng táp lô đầu bên trái.

- Tháo tấm ốp ngoài bảng táp lô đầu bên phải Nhả khớp 6 vấu và 3 kẹp, và sau đó tháo tấm ốp bảng táp lô đầu bên phải

- Tháo tấm ốp trang trí bảng táp lô
Nhả khớp 7 vấu và 5 kẹp rồi sau đó tháo tấm ốp bảng táp lô.

- Tháo cụm đồng hồ táp lô
+ Ngắt 2 giắc nối.
+ Tháo 2 vít và kép đồng hồ táp lô ra phía sau để tháo nó.






