Bài 3. Sửa chữa mạch điện hệ thống tín hiệu
1. Sửa chứa mạch điện đèn báo rẽ
1.1.Sơ đồ mạch điện

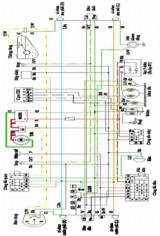
Hình 3.1. Mạch điện đè xi nhan
1.2. Nguyên lý làm việc
- Khi chưa bật công tắc xinh nhan, điện từ dây màu Đen (+) ắc quy sau ổ khóa đến hộp nháy, từ hộp nháy ra dây: Xám (Gr) dẫn đến công tắc rẽ và ngắt mạch tại đây.
- Khi rẽ phải, đẩy công tắc về phía bên phải (R) điện từ dây: Xám (Gr) qua đầu dây: Xanh biển nhạt (LB) xuống gáo đèn qua đầu nối theo dây: Xanh biển (LB) dẫn đến đèn xinh nhan phía trước, phía sau và đèn báo rẽ trên mặt đồng hồ. Các bóng đèn này đều dùng dây mát (G) chung.
- Khi rẽ trái, đẩy công tắc qua vị trí tay trái R. Điện từ dây: Xám (Gr) qua dây Cam (O) dẫn đến đèn xinh nhan bên trái trước + sau và đèn báo rẽ trên mặt đồng hồ. Các bóng đèn này dùng dây mát: Xanh (G) chung.
1.3. Các bộ phận chính.
Có thể bạn quan tâm!
-
Các Bộ Phận Cần Bảo Dưỡng Xe Máy Số Và Tay Ga -
Nội Dung Tổng Quát Và Phân Phối Thời Gian: -
Sửa chữa xe máy - Trường CĐ Cộng đồng Lào Cai - 28
Xem toàn bộ 240 trang tài liệu này.
K
a. Rơ le nháy.
R
A Bk Gr B
Từ ắc quy đến Đ ến công tắc
Hình 3.2. Rơ le nháy
* Nguyên lý làm việc
Khi ta mở công tắc rẽ, điện từ ắc quy đến cực A rồi chia làm 2 ngả, 1 qua má vít K đến cực B, 1 qua điện trở R đến cực B. Nhưng điện trở R lớn hơn nên hầu như qua má vít K đến cực B đến bóng đèn làm đèn sáng tỏ. Cực B làm bằng 2 loại kim loại có hệ số giãn nở nhiệt khác nhau (lưỡng kim nhiệt) nên khi điện đi qua sẽ nóng lên làm má vít K mở ra. Lúc này điện từ A qua điện trở R qua B đến bóng đèn, điện yếu đèn sáng mờ, khi mávít K mở điện không qua cực B, nguội má vít K lại đóng lại làm đèn sáng tỏ, cứ nhờ thế mà làm bóng đèn nhấp nháy.
Trên hộp nháy có ghi ký hiệu 12V- 10W x 2- 85 c/m, có nghĩa là hộp nháy dùng điện thế 12V, dùng 1 lúc 2 bóng, công suất m
b. Công tắc đèn xinh nhan:
Thường được gắn trên tay lái bên trái, có công dụng dẫn điện từ ắc quy đến 2 bóng đèn bên phải hay bên trái khi ta mở công tắc. Nó có 3 vị trí:
( . ) : ở giữa dòng điện đến bị ngắt ở công tắc.
(R) : Vị trí rẽ phải.
(L) : Vị trí rẽ trái.
c. Đèn xinh nhan.
Dùng điện 1 chiều, 4 bóng công suất mỗi bóng từ 8 - 10W. Có 2 đèn báo rẽ trái 2 đèn báo rẽ phải. Khi muốn rẽ ta mở công tắc đúng hướng, 2 đèn 1 bên sẽ sáng và nhấp nháy tạo nên sự chú ý khi rẽ.
* Đèn báo xinh nhan. Dùng điện 1 chiều, có 2 bóng đặt trong táp lô có mũi tên chỉ 2 bên, bóng có công suất thấp từ 1,5 - 3W. Đui đèn cách mát, 2 dây ở đui đèn bắt song song với 2 dây của đèn rẽ trái, rẽ phải. Đèn sẽ nhấp nháy khi ta mở công tắc rẽ.
1.3. Hiện tượng nguyên nhân hư hỏng
- Đèn báo rẽ không sáng
Nguyên nhân
– Bị cháy dây tóc chủ yếu do điện áp máy phát quá cao , làm việc lâu ngày
– Đèn không cháy dây tóc mà không sáng, có thể là do công tắc hỏng dây nối đứt, tuột
- Rơ le nháy hỏng
– Do chập mạch cọc của máy phát hoặc của bộ điều chỉnh điện áp ác quy hết điện , hỏng
- Một đèn báo rẽ không sáng: Do dây tóc đèn bên trái ( hoặc bên phải ) bị cháy; Do bị đứt dây ở một bên nối với đèn
- Ánh sáng đèn cả 4 bóng: Do tiếp xúc đui và cổ công tắc đèn bị lỏng thiếu mát; Do chập mạch cả trong mạch nhất là chỗ nối dây
- Khi bật tất cả đèn cũng sáng: Do công tắc bị chập dây, đứt cầu chì; rơ le bị hỏng
- Khi bật đèn sáng khong nháy: Do hỏng rơ le; Thay bóng không đúng công suất
1.3. Sửa chữa mạch điện chiếu sáng.
1.3.1. Chuẩn bị
1.3.2. Kiểm tra sửa chữa
- Kiểm tra ắc quy, cầu chì: (xem mạch khởi động)
- Kiểm tra các loại công tắc:
Dùng đồng hồ vạn năng để kiểm tra tiếp xúc giữa các mối nối, giắc cắm, các nút còi, nút đề .v...v.
- Kiểm tra rơ le nháy: Dùng bình ắc quy và bóng đèn có điện thế và công suất thích hợp với hộp nháy. Cọc (+) ắc quy nối với một cực hộp nháy, cực hộp nháy còn lại đấu nối tiếp với bóng đèn, dây còn lại của bóng đèn nối với (-) ắc quy.
Kết luận:
+ Nếu bóng đèn sáng và nhấp nháy là hộp còn tốt.
+ Nếu không sáng đèn là đứt dây trong hộp nháy.
+ Nếu nháy quá nhanh là công suất đèn bị lớn hay chỉnh lưỡng kim và má vít chưa
đúng.
+ Nếu sáng mà không nháy có thể công suất bóng quá thấp hay lưỡng kim, má vít bị
dính mà không mở ra. Tạm thời có thể chùi sạch má vít hay thay hộp nháy khác.
2. Sửa chứa mạch điện còi đèn phanh
2.1.Sơ đồ mạch điện

C/T phanh tay
G/Y
Bk
C/T phanh chân
G/Y
Đ è n phanh 12V/3W
Còi
Bk LG
Nót
còi
G
R
Khãa
điện
Bk/W
Cầu chì G
~
+
-
12V 5Ah
Hình 3.4. Mạch còi, đèn phanh.
2.2. Nguyên lý làm việc
Mạch còi: Dây Đen (Bk) điện (+) ắc quy từ ổ khóa đến chờ tại nút còi. Khi bấm nút còi điện từ dây; Đen (Bk) nối qua dây; Xanh cây lợt (Bl) xuống đến còi rồi ra mát làm còi kêu.
Mạch đèn phanh: Công tắc phanh trước trên tay điều khiển có hai dây đưa ra là đen (BK) và Xanh/Vàng (G/Y). Công tắc phanh sau dưới cốp bên phải cũng ra hai màu dây tương tự.
Bóp phanh trước hay đạp phanh sau sẽ nối điện từ dây: Đen (Bk) qua dây: Xanh/Vàng(G/Y) dẫn đến bóng sau tim Stop làm bóng đèn sáng lên. Buông tay hay nhả phanh chân đèn tắt.
1.3. Hiện tượng hư hỏng của mạch điện .
1.4. Sửa chữa mạch điện
1.4.1. Chuẩn bị
1.4.2. Kiểm tra sửa chữa
3. Sửa chứa mạch điện báo xăng, báo số
1.1.Sơ đồ mạch điện
a. Mạch đồng hồ báo nhiên liệu
Đồng hồ báo nhiên liệu (Tham khảo thêm Tr34 ). Đồng hồ có 3 dây: Dây đen (Bk) nối với dây (+) ổ khóa, 2 dây còn lại là Vàng sọc Trắng(Y/W) và Xanh biển/Trắng (BU/W) nối với 2 dây của cảm biến ở thùng xăng lên. Dây còn lại từ thùng xăng ra có màu Xanh (G) nối
với mát.
Đồng hồ hiển thị
Bộ phận cảm biến
B
Khóa
R
G
A
Bl/W
Y/W
G
Hình 3.5. Mạch điện báo xăng.
Phao xăng: Đây là một bộ phận của xe máy gồm hai phần là kim xăng xe máy ở đồng hồ báo xăng và phần phao nổi trong bình xăng .
Đây là một biến trở có chức năng giúp thay đổi giá trị ứng theo mức xăng nhiều/ít trong bình xăng.
Phao xăng lại có kết cấu gồm 3 bộ phận nhỏ hơn là: dây nguồn, dây mát và dây tín
hiệu.

Hình 3.6. Phao xăng xe máy
Điện trở: Là một linh kiện điện tử trong mạch điện và là một phần không thể thiếu trong xe máy hay bất kỳ các loại xe to/nhỏ nào. Điện trở có chức năng để khống chế dòng điện tải qua cho phù hợp để điều khiển hoạt động của kim xăng xe máy và điện trở ở xe máy hầu hết là điện trở có công suất thấp (từ 5V – 13V).
b. Mạch đèn số không và hết số.
- Đèn báo số 0 có 2 dây: Dây (+) màu Đen (Bk) thường trực điện (+) của ắc quy. Dây mát màu: Xanh cây nhạt/ Đỏ (LG/R) được dẫn xuống công tắc số O ở đuôi trục lắp càng cua. Khi xe ở số 0 nối mát đèn sáng. Lúc có số cách mát đèn tắt.
- Đèn báo số 4 (TOPGEAR) cũng dùng điện 1 chiều,1 bóng, 1 tim. Dây mát màu: Hồng
(P) nối với trụ đồng công tắc số 4. Khi ta chạy số 4,.Miếng đồng ở đuôi heo số chạm vào trụ đồng này dẫn điện ra mát, đèn sáng.
1.3. Hiện tượng hư hỏng của mạch điện .
- Kim xăng không hoạt động. Xăng đầy bình hoặc vơi kim đều không báo
Nguyên nhân do: Thanh sắt tiếp điểm phía trong bình xăng mòn đi nên khi đổ xăng đầy bình thì con trượt sẽ không tiếp xúc tới được nữa, kim đồng hồ xe trở về mức E hoặc khi bình xăng vơi bớt con trượt lại đi vào khoảng có tiếp xúc, đồng hồ báo đúng và hết xăng thì trở về E.
- Kim xăng báo không đúng do: Phao xăng điều chỉnh không đùng, phao xăng
thủng.
Sửa kim xăng xe máy
Kiểm tháo trụ xăng để kiểm tra mức độ hư hỏng của tiếp điểm. Nếu không sửa
chữa được thay mới.
Nắn lại cần phao hoặc dịch điểm chặn phía trên xuống một chút là được.
1.4. Sửa chữa mạch điện
1.4.1. Chuẩn bị
1.4.2. Kiểm tra sửa chữa
* Chỉnh phao xăng
Thay đổi biến trở bằng cách dịch chuyển "cần gạt của phao xăng", giữ lâu một chút để xem thử đồng hồ báo xăng có báo xăng chính xác không (vì đồng hồ báo xăng dịch chuyển kim báo hơi chậm, nên ta cần giữ nguyên giá trị biến trở lâu một chút)
Việc điều chỉnh phao xăng tiến hành trước khi muốn chỉnh kim xăng xe máy.
* Đo điện trở
Dùng đồng hồ đo điện trở ở xe máy hầu hết là điện trở có công suất thấp (từ 5V –
13V).

Hình 3.7. Đo điện trơ báo xăng
Dùng dây thử đẩy dây xanh vào dây mass cho đến khi nào thấy kim đồng hồ chỉ về
E. Chạm vào dây nguồn màu vàng thì kim sẽ chỉ về F.

Hình 3.8. Vị trí điều chỉnh kim xăng
- Chỉnh lại kim xăng tùy theo ý muốn của mình.
Lưu ý: Nên chỉnh kim xăng xuống quá chữ E một chút để khi đến chữ E bạn đi đổ xăng, kéo dài thời gian đến cây xăng gần nhất (tránh trường hợp phải đẩy bộ).

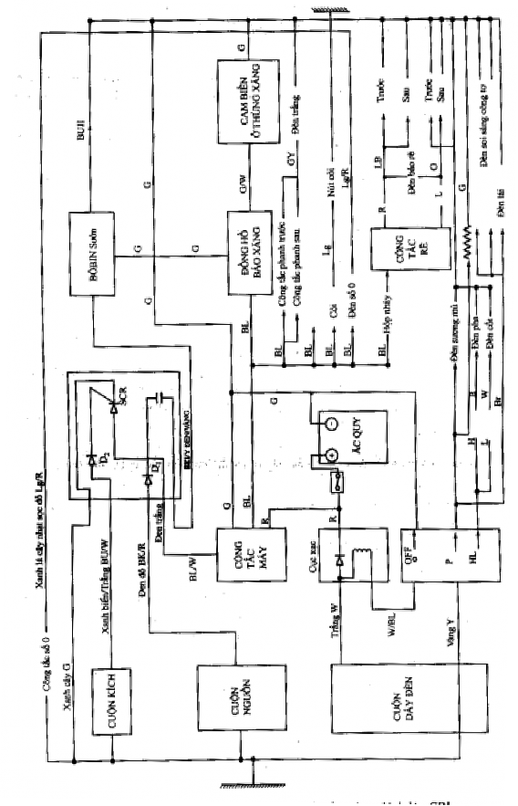
Sơ đồ mạch điện xe hon đa




